lemon-mirror:
Home >> Ford >> 1991 >> Probe GL, Automatic >> Repair and Diagnosis >> Electrical >> Charging Systems >> Alternator - 2.2L Models >> Description

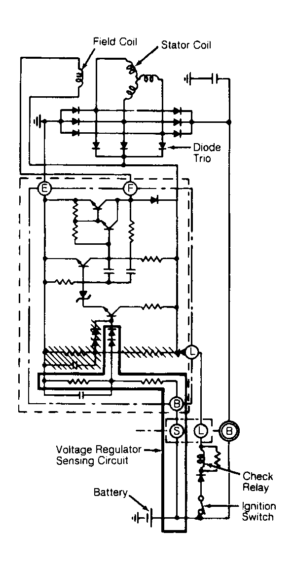
Alternator - 2.2L Models: Description

Alternator has an internal fan and Integrated Circuit (IC) electronic voltage regulator. Internal IC electronic voltage regulator is part of the brush and brush holder assembly. See Figure. Voltage regulator automatically reduces regulated voltage when ambient temperature increases, so battery charging voltage is maintained at the optimum level. Charging system voltage is maintained within an operating range of 14.1-14.7 volts. Alternating current is rectified to direct current by 6 diodes. A CHECK ENGINE warning light is used in conjunction with a voltmeter in the instrument cluster to indicate charging system malfunction.

Fig 1: Charging System Wiring Diagram
G90C08177Courtesy of FORD MOTOR CO.