lemon-mirror:
Home >> Ford >> 1994 >> Explorer 2D Utility, RWD, Standard >> Repair and Diagnosis >> Engine Performance >> System >> Engine Controls - System/Component Tests >> EI System High Data Rate >> Engine Controls - System/Component Tests >> Diagnostic Aids

Diagnostic Aids

Circuits are identified in all capital letters (acronyms). For example, Profile Ignition Pickup is identified as PIP. Manufacturer's breakout box overlay test terminals are identified by a "J" prefix. For example, J31 (PIP). J31 indicates measurement is to be taken at terminal No. 31 at the breakout box. (PIP) indicates Profile Ignition Pickup circuit is being checked.

When letter "I" follows circuit identification, it implies measurement is being taken at ICM. For example, J31 (PIP I). (PIP I) implies measurement is of PIP circuit at ICM. When letter "S" follows circuit identification, it implies measurement is being taken at CKP sensor. For example, J32 (CKP+ S). (CKP+ S) implies measurement is of CKP sensor positive circuit at CKP sensor. When letter "C" follows circuit identification, it implies measurement is being taken at coil. For example, J10 (C3C). (C3C) implies measurement is of C3 circuit at coil pack.

To locate appropriate test, see EI (HIGH DATA RATE) PINPOINT TEST INDEX table. Note following information noted during testing:

EI (HIGH DATA RATE) PINPOINT TEST INDEX

Result Pinpoint Test/Step
Engine Runs
Code 212 Or 226 (IDM Signal Fault At PCM) B/1
Code 213 (SPOUT Circuit Fault) C/1
Code 215, 216, 217 And/Or 232 D/1
Lack Of Power Or Poor Fuel Economy C/1
No Start
Code 211 (PIP Signal At PCM Fault) A/1
Code 212 Or 226 (IDM Signal At PCM Fault) A/1
Malfunction Indicator Light (MIL) On During Cranking A/1
No Codes A/1
Pass Code 111 A/1
Fig 1: Connecting EI System Diagnostic Cable (4.0L)
G93J76504Courtesy of FORD MOTOR CO.
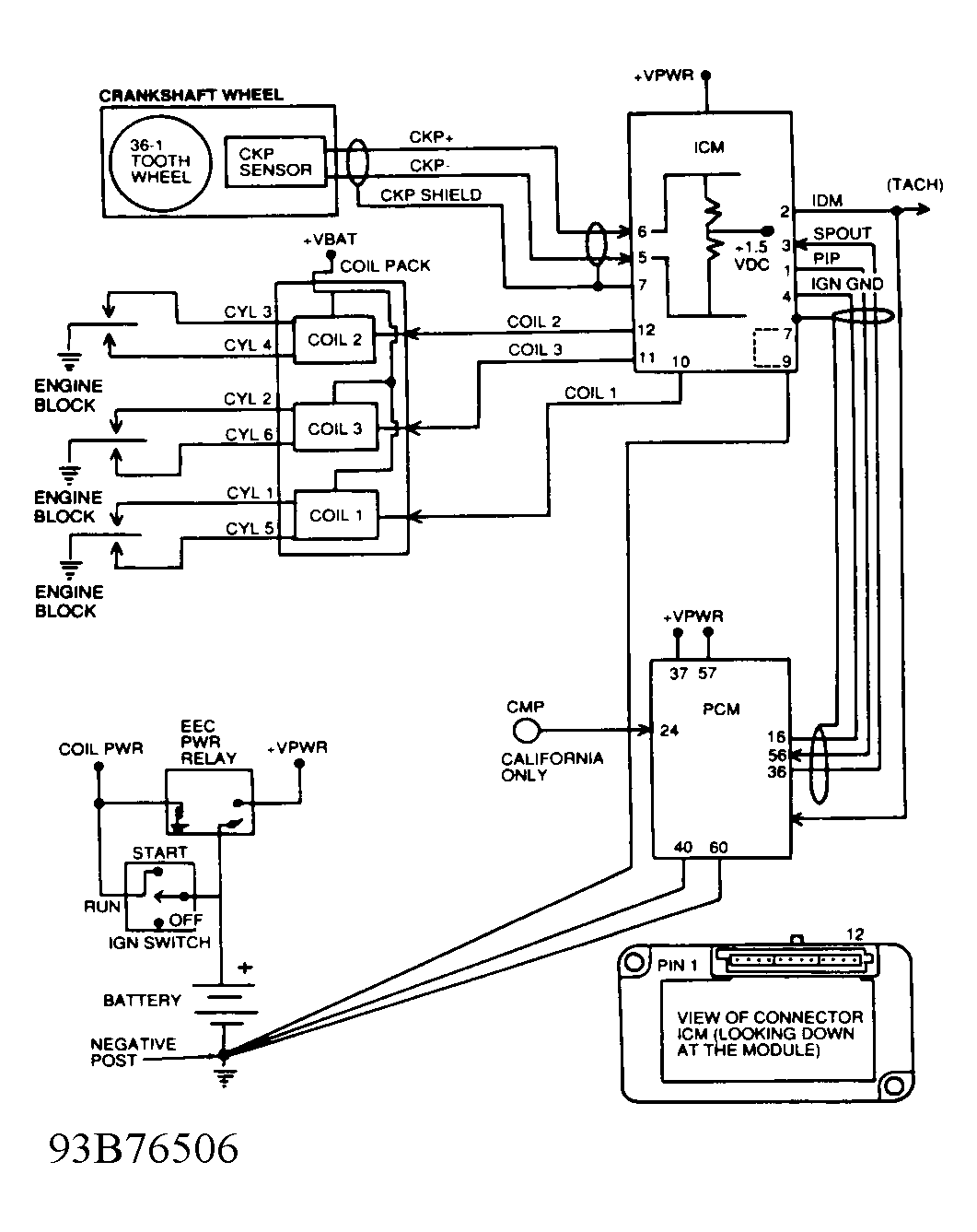
Fig 2: EI Block Diagram (4.0L)
G93B76506Courtesy of FORD MOTOR CO.
Fig 3: EI Wiring Diagram & Terminal Identification (4.0L)
G93A76505Courtesy of FORD MOTOR CO.