lemon-mirror:
Home >> Ford >> 1997 >> Aerostar Van Window >> Repair and Diagnosis >> Body & Frame >> Windows >> Power Window System >> Component Testing >> Power Window Master Switch

Power Window Master Switch

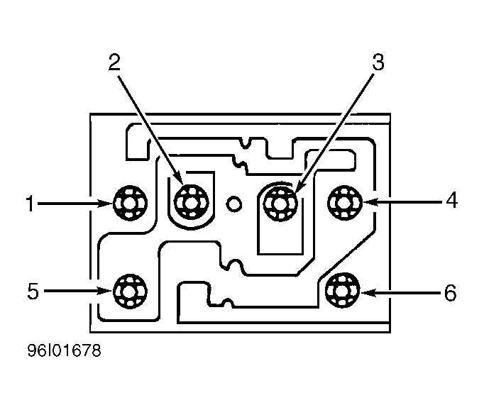
Remove master switch from vehicle. See POWER WINDOW SWITCH  under REMOVAL & INSTALLATION. Measure resistance between specified terminals while operating switch. See appropriate MASTER SWITCH TESTING TABLE. See Fig 1 or Fig 2 . Replace switch if resistance between specified terminals is greater than 5 ohms. DO NOT check resistance between terminals not specified.

MASTER SWITCH TESTING

Switch Position Continuity Between Terminals No.
Neutral 1, 2, 3, 4 & 5
Left
Up 2 & 6; 1 & 5
Down 1 & 6; 2 & 5
Right
Up 4 & 6; 3 & 5
Down 3 & 6; 4 & 5
MASTER SWITCH TESTING

Switch Position Continuity Between Terminals No.
Neutral 1, 3, 4, 6 & 2
Left
Up 1 & 5; 2 & 4
Down 4 & 5; 1 & 2
Right
Up 5 & 6; 2 & 3
Down 3 & 5; 2 & 6
Fig 1: Identifying Power Window Master Switch Terminals (Aerostar)
G96I01678
Fig 2: Identifying Power Window Master Switch Terminals (Ranger)
G96E01855