lemon-mirror:
Home >> Ford >> 2001 >> Explorer Chassis >> Repair and Diagnosis >> Suspension >> Electronic Suspension System >> Connector Identification

Connector Identification

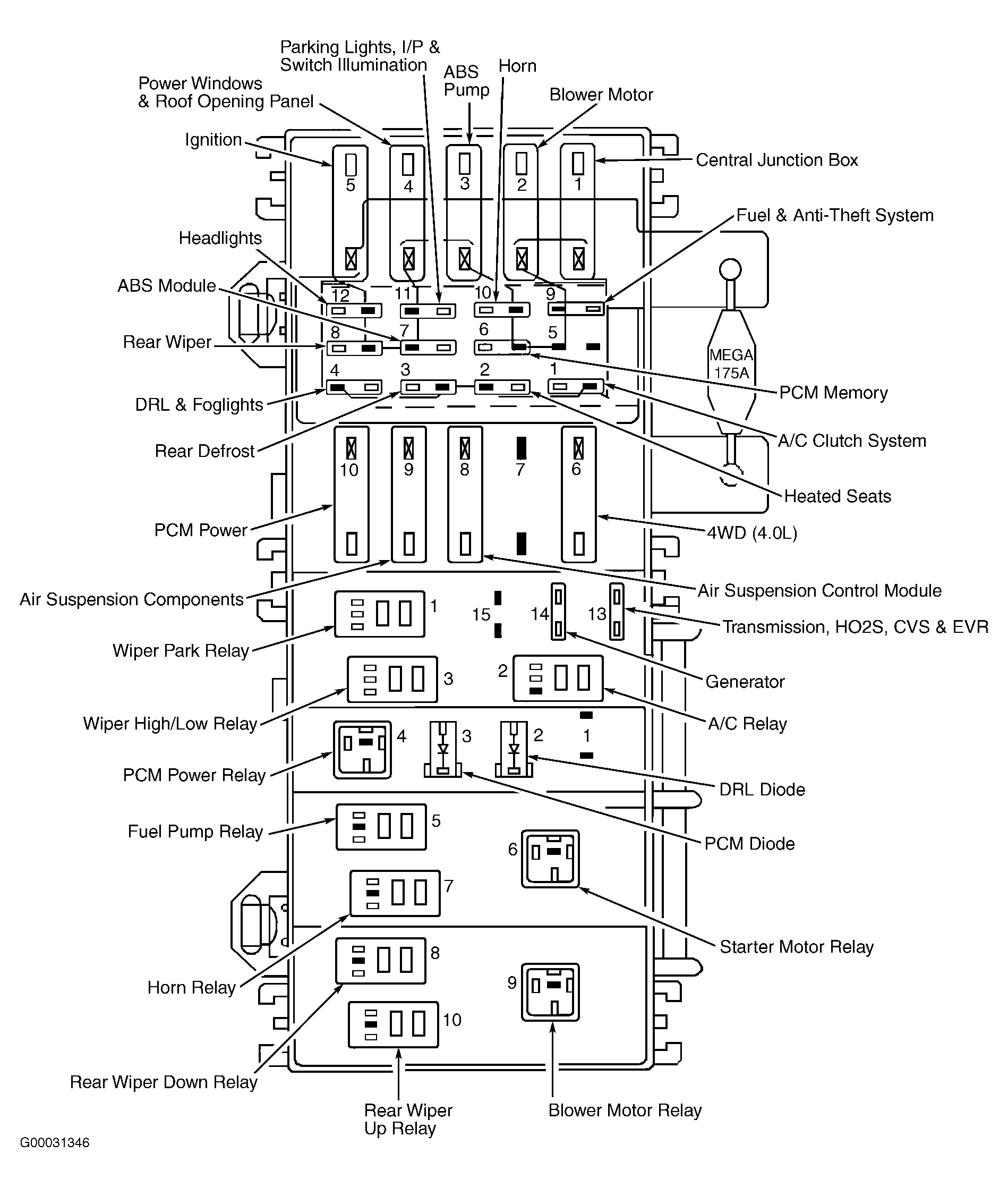
Fig 1: Identifying Power Distribution Box Contents
G00031346Courtesy of FORD MOTOR CO.
Fig 2: Identifying Air Suspension Switch Terminals
G97A28258Courtesy of FORD MOTOR CO.
Fig 3: Identifying Air Suspension Control Module Connector Terminals
G99H03648Courtesy of FORD MOTOR CO.
Fig 4: Identifying Interior Fuse Panel Terminals
G97G28148Courtesy of FORD MOTOR CO.