lemon-mirror:
Home >> Ford >> 2002 >> ZX2 Automatic >> Repair and Diagnosis >> External Pages >> Different car >> Section 811 (Component Testing) >> Component Testing >> Light switch

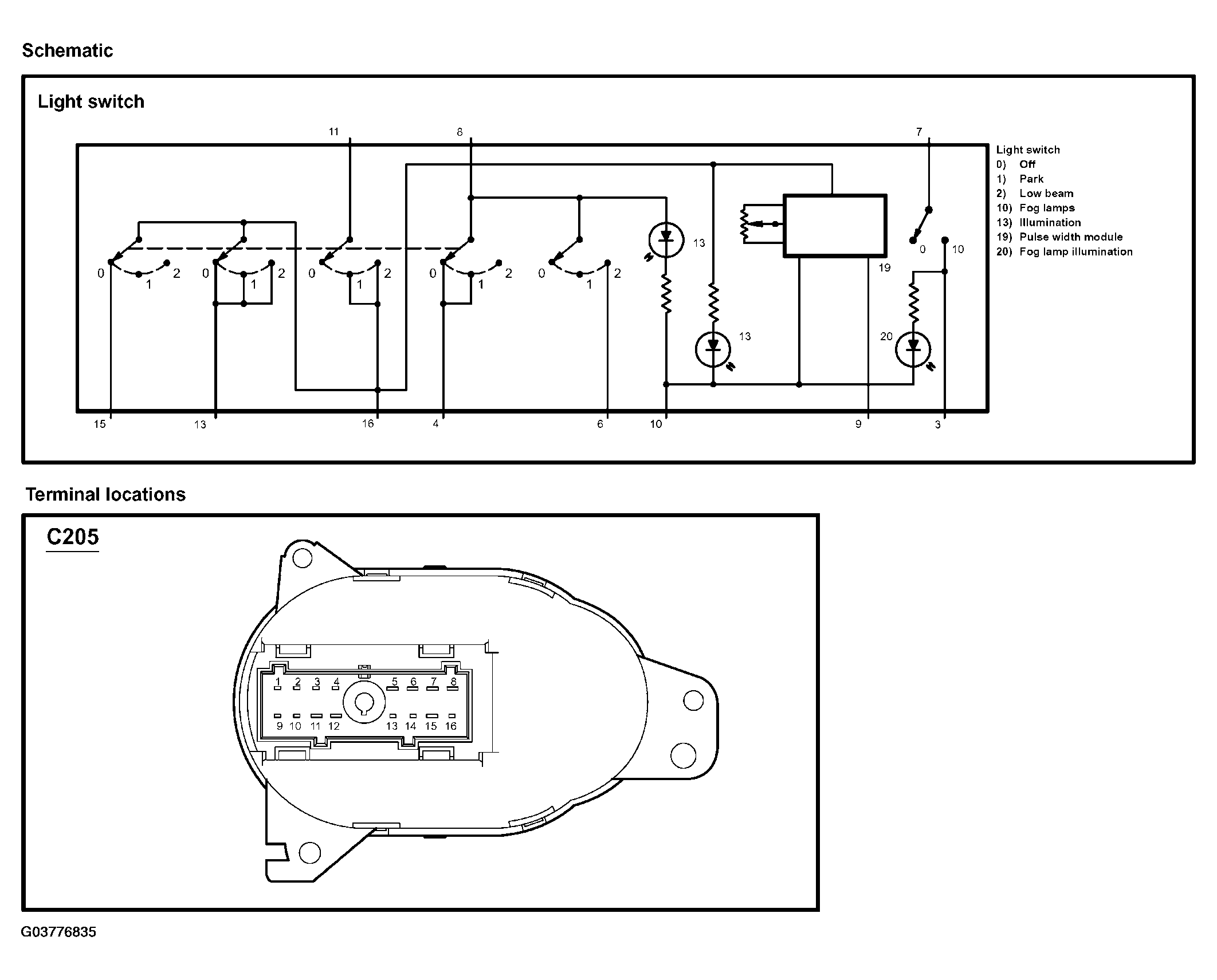
Light switch

WARNING: This page is about a different car, the 2003 Ford Focus. However, it is still accessible from the selected car via links, so may be relevant.
Fig 1: Testing Light Switch (1 Of 2)
G03776835Courtesy of FORD MOTOR CO.


Fig 1: Testing Light Switch (2 Of 2)
G03776836Courtesy of FORD MOTOR CO.