lemon-mirror:
Home >> Ford >> 2005 >> Expedition 4WD >> Repair and Diagnosis >> External Pages >> Different car >> Section 312 (Component Testing) >> Component Testing >> Multifunction Switch, Turn Portion >> Schematic

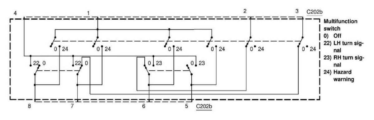
Multifunction Switch, Turn Portion: Schematic

WARNING: This page is about a different car, the 2006 Lincoln Navigator and 2006 Ford Expedition. However, it is still accessible from the selected car via links, so may be relevant.
Fig 1: Multifunction Switch, Turn Portion - Schematic Diagram
G04596327Courtesy of FORD MOTOR CO.