lemon-mirror:
Home >> GMC >> 1982 >> Magnavan Standard Trans >> Repair and Diagnosis >> Electrical >> Body Electrical >> Anti-Theft System >> Operation

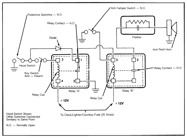
Anti-Theft System: Operation

With the switch in the "OFF" position and all protective switches open, no ground path exists for the energizing of the relay coils. When the driver leaves the vehicle and closes the doors, the protective switches open. When the arming switch is turned clockwise to a closed position, the system is activated.

Fig 1: Wiring Diagram Circuit of Anti-Theft Alarm
G09337471Courtesy of GENERAL MOTORS COMPANY

If an attempt is made to break into the vehicle, the opening of any door will close the protective switches and complete a path to ground for relay coil A. See Fig. 1.  The plus terminal of this coil is "HOT" (12V) at all times. When relay A is energized, the relay coil closes the relay contacts, providing a path to ground for relay B. At the same time, the closed contacts of relay A provide a ground path through the key switch to terminal 3 of relay A. This activates the alarm.

Terminal 3 was initially grounded by the closing of a protective switch. However, if the door were closed, the ground path would be broken and the alarm would cease. To prevent this, a diode is installed in the wiring to hold the alarm on. As long as the ground path is unbroken, the relay remains energized, and closing the door will not stop alarm.

As terminal 3 of the relay is grounded, the relay pulls in, closing the contacts and completing the flasher/horn circuit. The flasher then opens and closes the pulsating anti-theft horn, which will continue to sound until the battery is exhausted, or the alarm is disarmed with the key switch.

An anti-tamper switch is installed in terminal 3 of relay B. This switch closes if an attempt is made to remove or force the key switch, whether the alarm is set or not. When the switch closes, a ground path is provided for terminal 3 and the alarm sounds.

No other components are involved in this circuity. The only way to stop the alarm is to depress the plunger of the anti-tamper switch, or remove power from the relay.