lemon-mirror:
Home >> GMC >> 1984 >> Forward Control 6.2 J, Standard >> Repair and Diagnosis >> Engine Performance >> System >> Diesel CEC Testing >> EPR Vacuum Check

EPR Vacuum Check

The EPR solenoid controls vacuum to EPR valve. The EPR solenoid, when energized, allows vacuum pump vacuum to close EPR valve and increase exhaust backpressure for proper EGR operation at idle. The EPR valve is a combination vacuum, actuator, and exhaust restrictor plate. When vacuum is applied to actuator, the restrictor plate closes to increase exhaust system backpressure to allow more efficient EGR valve operation.

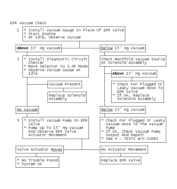
NOTE: The following step numbers refer to the numbers in the accompanying flow chart(s).
  1. This step checks for normal EPR vacuum at idle. Because the electrical circuit was verified as good in the EPR Solenoid Electrical Check, if no vacuum is present, it is due to no vacuum from vacuum pump or a restriction or leak in vacuum lines to valve, including EPR solenoid.
  2. This step ensures that EPR solenoid will respond to ECM command. In 3.9k mode, the EPR solenoid is de-energized and no vacuum should be present if the solenoid did close.
  3. This checks for normal operation of EPR valve. When vacuum is applied, the valve actuator should move and hold.
Fig 1: EPR Vacuum Check
G9492
Fig 2: EPR Vacuum Check
GB0046420