lemon-mirror:
Home >> GMC >> 1994 >> C3500 HD 6.5 F, Automatic >> Repair and Diagnosis >> Engine Performance >> Vacuum Diagrams >> Introduction >> Model Identification

Model Identification

Vehicle model can be identified by the fifth character of Vehicle Identification Number (VIN). See MODEL IDENTIFICATION . VIN is stamped on a metal pad at top left of instrument panel, near windshield.

MODEL IDENTIFICATION

Series (1) Model
"C" 2WD Blazer (2), Pickup (2), Sierra & Suburban
"K" 4WD Blazer (2), Pickup (2), Sierra, Suburban & Yukon
(1) Vehicle Series is the fifth character of VIN.
(2) Blazer and Pickup models are available in 2 sizes: "S" and "T" Series (smaller version), and "C" and "K" Series (larger version).
VACUUM DIAGRAM REFERENCE

Engine & Vehicle Series Application Trans. Figure
4.3L V6 "C" & "K" Series Calif. & Fed. All Fig. Figure
4.3L V6 "C" & "K" Series Calif. & Fed. All Fig. Figure
4.3L V6 "C" & "K" Series Calif. All Fig. Figure
4.3L V6 "C" & "K" Series Fed. All Fig. Figure
5.OL V8 "C" & "K" Series Calif. All Fig. Figure
5.0L V8 "C" & "K" Series Calif. All Fig. Figure
5.7L V8 "C" & "K" Series Calif. All Fig. Figure
5.7L V8 "C" & "K" Series Fed. All Fig. Figure
5.7L V8 "C" & "K" Series Calif./Fed. All Fig. Figure
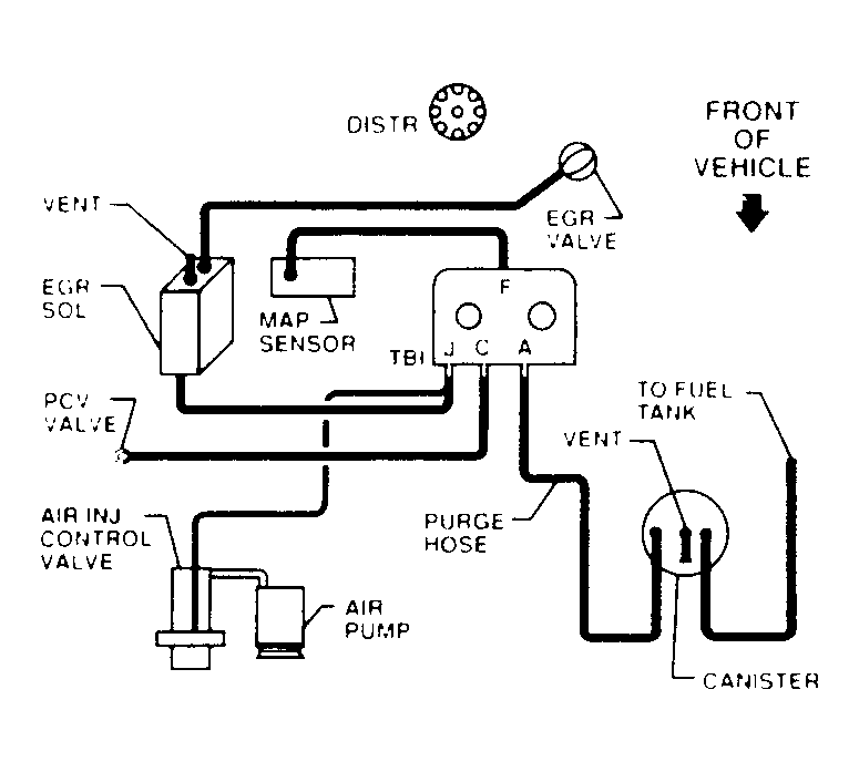
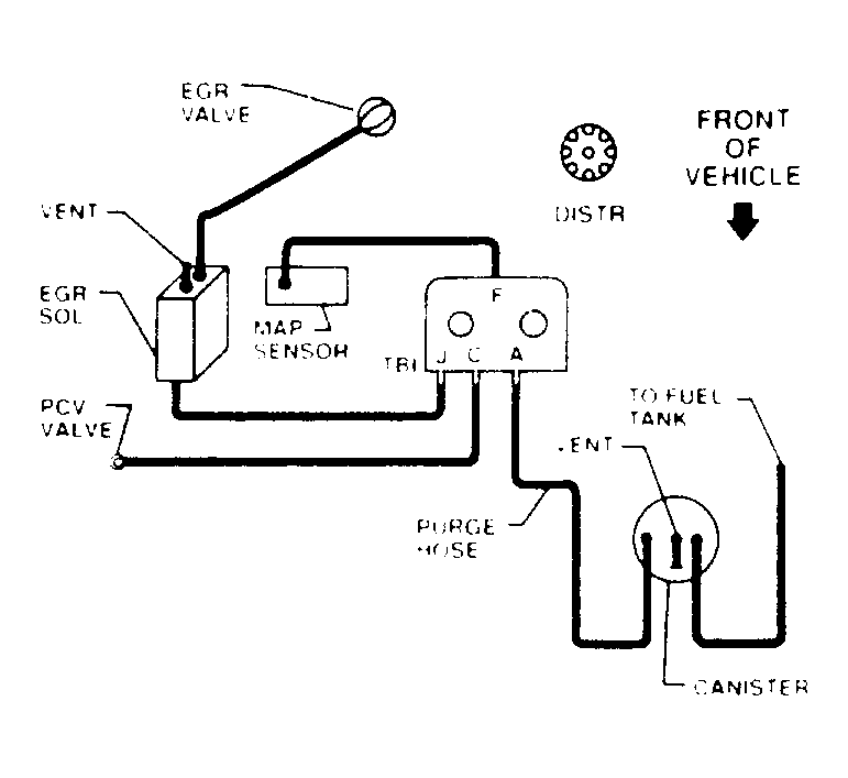
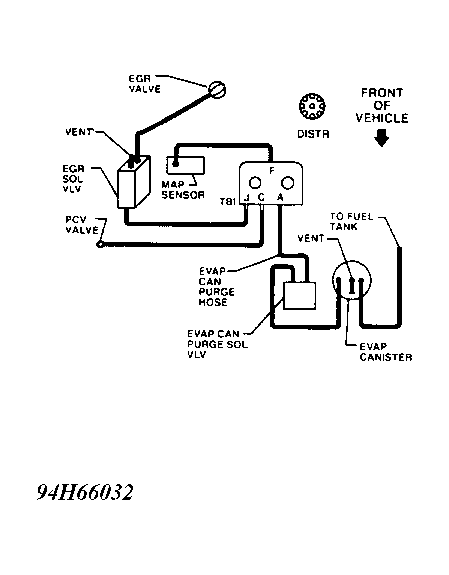
6.5L V8 "C" & "K" Series Fed. & High Alt. All Fig. Figure
7.4L V8 "C" Series Calif./Fed. All Fig. Figure
7.4L V8 "C" Series Calif./Fed. All Fig. Figure
7.4L V8 "C" Series Fed. & High Alt. All Fig. Figure