lemon-mirror:
Home >> Geo >> 1993 >> Metro XFi >> Repair and Diagnosis >> Engine Performance >> System >> Engine Controls - Tests W/Codes >> Diagnostic Code Charts >> Diagnostic Circuit Check

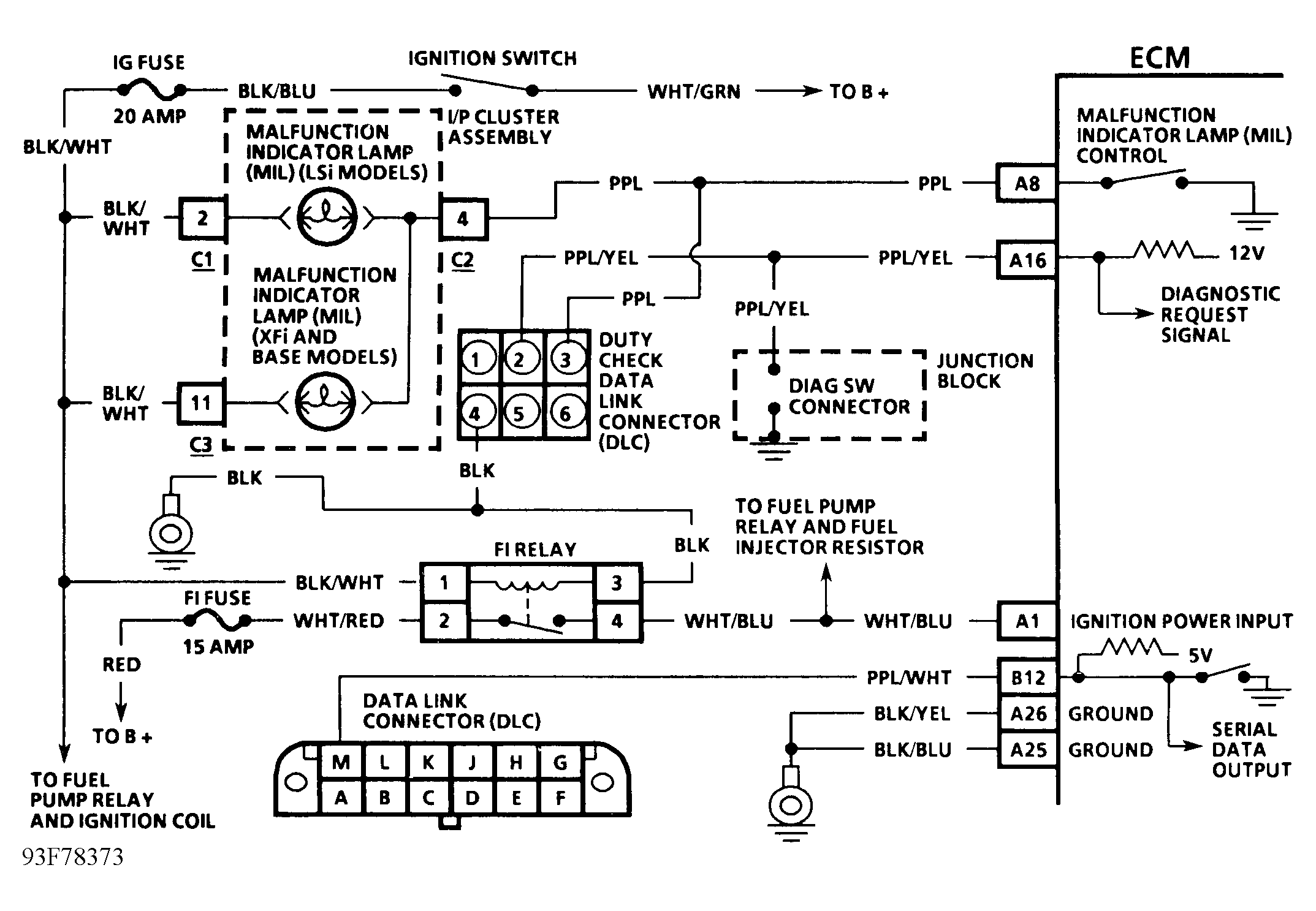
Diagnostic Circuit Check

Diagnostic circuit check is an organized approach in identifying a problem created by an electronic engine system malfunction. It must be the starting point for any driveability complaint diagnosis, because it directs the service technician to the next logical step in diagnosing a complaint. Understanding the chart and using it correctly will reduce diagnostic time and prevent unnecessary replacement of good parts.

NOTE: Test numbers refer to test numbers on diagnostic chart.
  1. Checks Malfunction Indicator Light (MIL) operation.
  2. Checks if ECM's self-diagnostic mode is operating.
  3. Checks if ECM's serial data output is operating.
  4. Checks if engine will start. If engine will not start, go to CHART A-3 in BASIC TESTING article in this section.
  5. Checks for any codes that are stored in ECM memory with engine running.
  6. Checks for any codes that are stored in ECM memory with engine off.
  7. Compares ECM's control data to typical data values.
  8. Checks if code(s) are intermittent problems.
Fig 1: Diagnostic Circuit Check Schematic
G93F78373
Fig 2: Diagnostic Circuit Check Flow Chart
G93G78374