lemon-mirror:
Home >> Honda >> 1979 >> Prelude Automatic Trans >> Repair and Diagnosis >> Engine Performance >> Engine Control Systems >> Exhaust Emissions System - EVAP >> Testing >> Two-Way Valve

Two-Way Valve

  1. Remove gas cap and hose leading from fuel tank to charcoal canister at canister. Use a "T" fitting to attach a hand vacuum pump and vacuum gauge to hose from fuel tank.
  2. Slowly apply vacuum while observing gauge. Valve should open at 0.6-1.2 in. Hg (usually with an audible sound). If valve opens below or above this level, install new valve and retest.
  3. Connect hoses to pressure side of pump and gauge. Slowly apply vacuum while observing gauge. Valve should open at 0.2-0.6 in. Hg vacuum. If valve opens below or above this level, install new valve and retest.
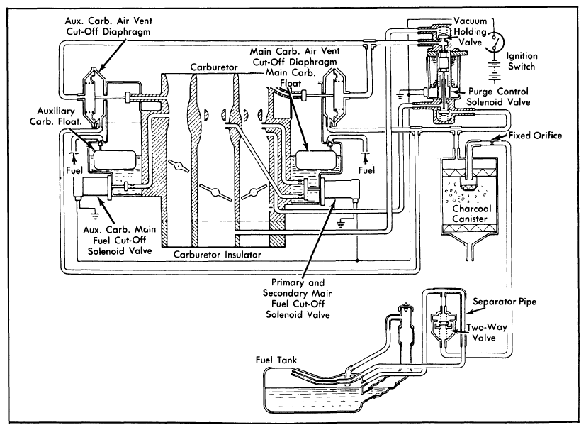
Fig 1: 1975-79 Fuel Evaporation System (Civic CVCC, Accord & Prelude)
G09309881Courtesy of AMERICAN HONDA MOTOR CO., INC.
Fig 2: Testing Purge Control Solenoid Valve
G09309882Courtesy of AMERICAN HONDA MOTOR CO., INC.