lemon-mirror:
Home >> Honda >> 1981 >> Prelude Automatic Trans >> Repair and Diagnosis >> Engine Performance >> Engine Control Systems >> Exhaust Gas RECIRCULATION >> Testing & Trouble Shooting >> System Check >> Incorrect Reading on Deceleration

Incorrect Reading on Deceleration

  1. If there is no voltage, check EGR control switch. With speed sensor jumped and engine at idle, remove vacuum hose at EGR control switch and check for vacuum. If vacuum is available, reconnect hose and check for voltage at EGR control solenoid valve A. If there is no voltage, replace EGR control switch and retest.
  2. If vacuum and voltage are available at same time, replace EGR control solenoid valve A.
Fig 1: Blocking EGR At Control Box
G09313888Courtesy of AMERICAN HONDA MOTOR CO., INC.
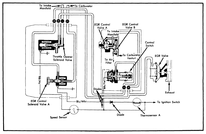
Fig 2: Honda Exhaust Gas Recirculation System (California Accord & Prelude with Man. Trans.)
G09313889Courtesy of AMERICAN HONDA MOTOR CO., INC.
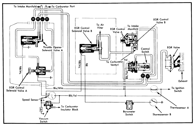
Fig 3: Honda Exhaust Gas Recirculation System (All Models, Federal)
G09313890Courtesy of AMERICAN HONDA MOTOR CO., INC.
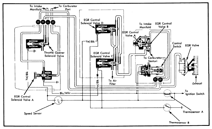
Fig 4: Honda Exhaust Gas Recirculation System (California Civic)
G09313891Courtesy of AMERICAN HONDA MOTOR CO., INC.
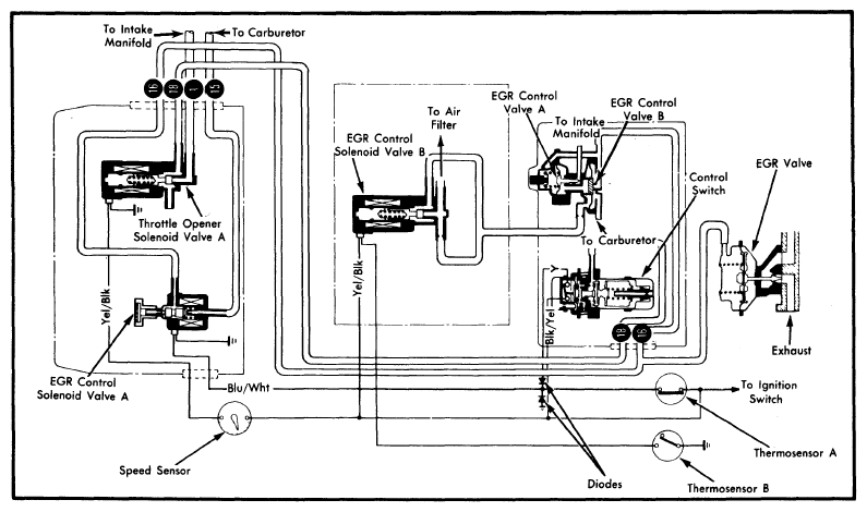
Fig 5: Honda Exhaust Gas Recirculation System (California Accord & Prelude with Auto. Trans.)
G09313892Courtesy of AMERICAN HONDA MOTOR CO., INC.