lemon-mirror:
Home >> Honda >> 1983 >> Prelude Automatic >> Repair and Diagnosis >> Engine Performance >> System >> Fuel Evaporation System >> Operation

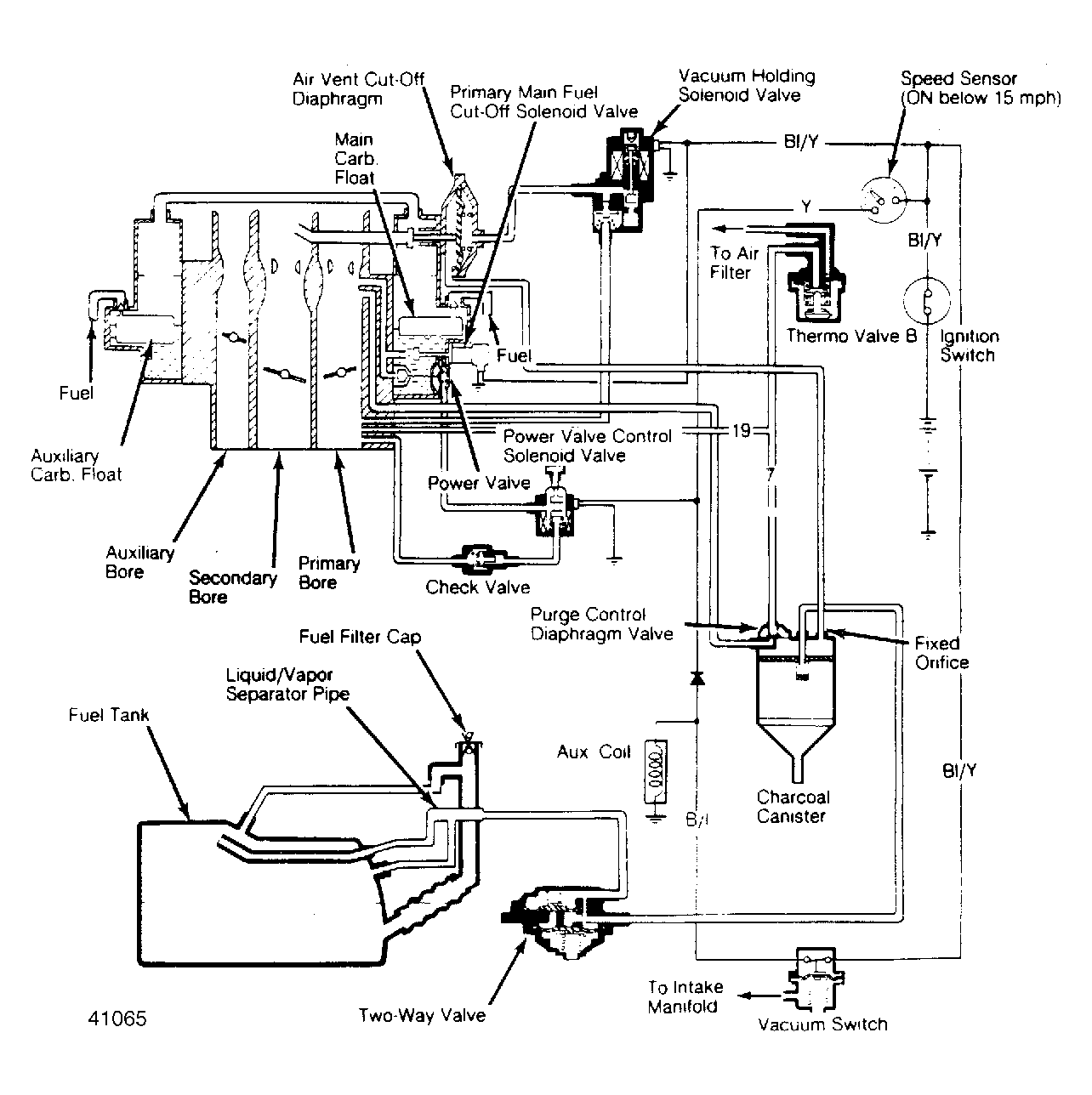
Fuel Evaporation System: Operation

When gasoline and vapor in fuel tank expand, they force open the 2-way valve. Liquid fuel is separated and returned to tank, while vapors pass to canister and are adsorbed by charcoal filter. Excess air is vented to atmosphere.

Fig 1: Evaporative Emission Control System Air Vent Cut-Off Solenoid and Inner Vent Solenoid used on Prelude models.
G41065

When engine is started, primary main fuel cut-off solenoid valve opens, allowing manifold vacuum to purge control valve and vacuum holding solenoid valve. Vacuum is sent to air vent cut-off diaphragm or solenoid so it will open and vent float bowls. When engine is warm, thermovalve closes and manifold vacuum opens and operates purge control diaphragm valve; vacuum flows to canister purge diaphragm and air is drawn through to purge canister. See Fig 1 .