lemon-mirror:
Home >> Honda >> 1985 >> Civic S >> Repair and Diagnosis >> Electrical >> Component Locations >> Electrical Component Locator >> Miscellaneous Components

Miscellaneous Components

MISCELLANEOUS COMPONENTS LOCATION

Component Location
A/C Diode Right front corner of engine compartment. See Figure .
A/C-Heater Blower Motor Resistor On blower motor housing.
A/C Thermostat On bottom side of evaporator core housing.
EFI System Resistor (CRX Si) On left front inner fender panel. See Figure .
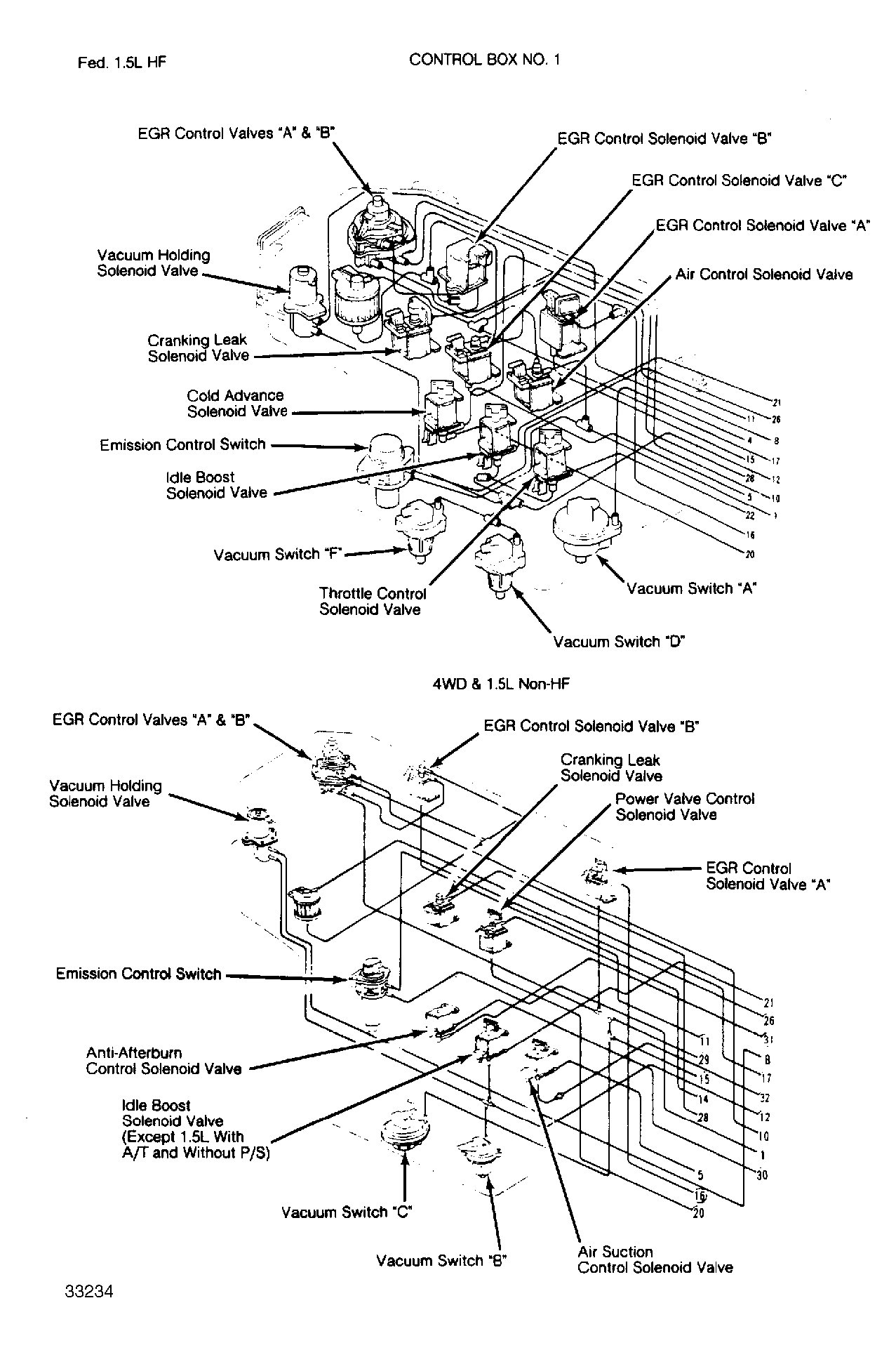
Emission Control Box No. 1 On left side of engine compartment. See Figure & Figure .
Emission Control Box No. 2 On right side of engine compartment. See Figure .
Fuse/Relay Block Under left side of dash. See Figure & Figure .