lemon-mirror:
Home >> Honda >> 1985 >> Prelude Base, Automatic >> Repair and Diagnosis >> Engine Performance >> System >> Feedback Carburetor System >> Operation

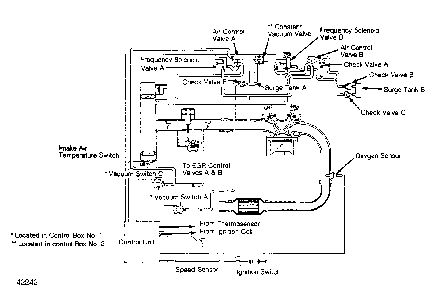
Feedback Carburetor System: Operation

The "X" system is the main feedback system. It controls air/fuel mixture by controlling the opening of air control valve B according to the amount of vacuum at the diaphragm chamber of the valve. The frequency solenoid B is modulated by the control unit, and controls the amount of vacuum to air control valve B. Manifold vacuum applied at frequency solenoid valve B is constantly modulated by the constant vacuum valve.

Mixture is more finely controlled by the "M" system, based on engine load. The diaphragm chamber of air control valve A receives the same carburetor vacuum as the EGR control valves A and B, and air is supplied to the intake manifold in proportion to the carburetor intake air volume. Frequency solenoid valve A receives signals from the oxygen sensor through the control unit and opens the valve when air/fuel mixture is richer than pre-set (stochiometric) mixture.

Fig 1: Prelude Feedback Carburetor System
G42242