lemon-mirror:
Home >> Honda >> 1988 >> Prelude S, Automatic >> Repair and Diagnosis >> Engine Performance >> System >> Air Intake Control System >> Description >> Fast Idle Valve

Fast Idle Valve

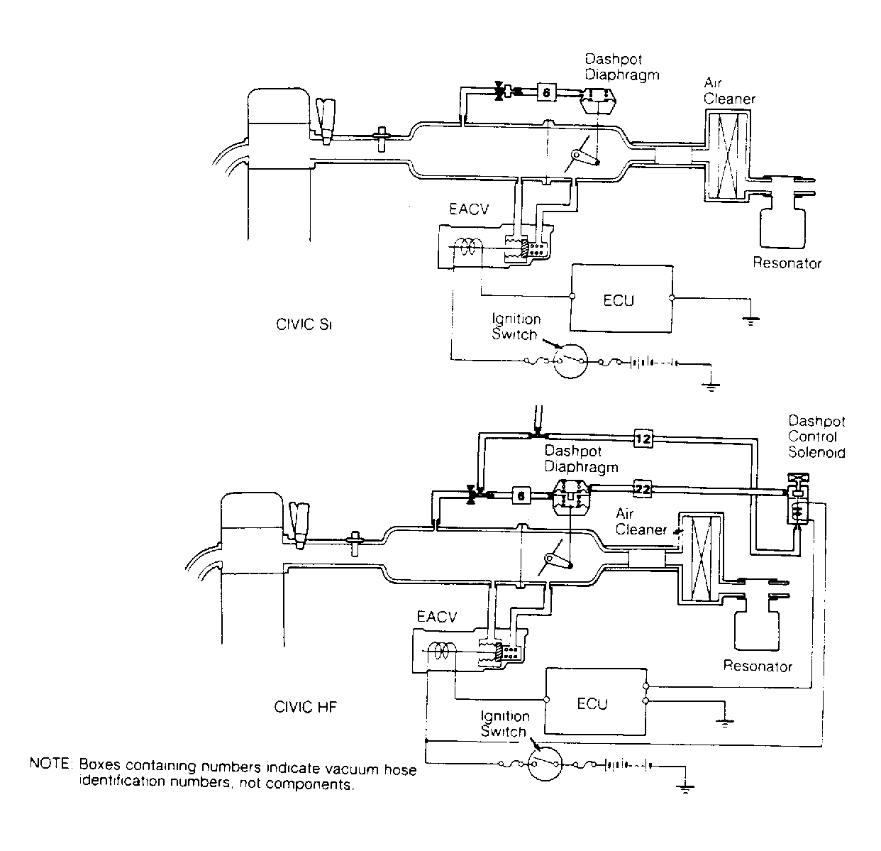
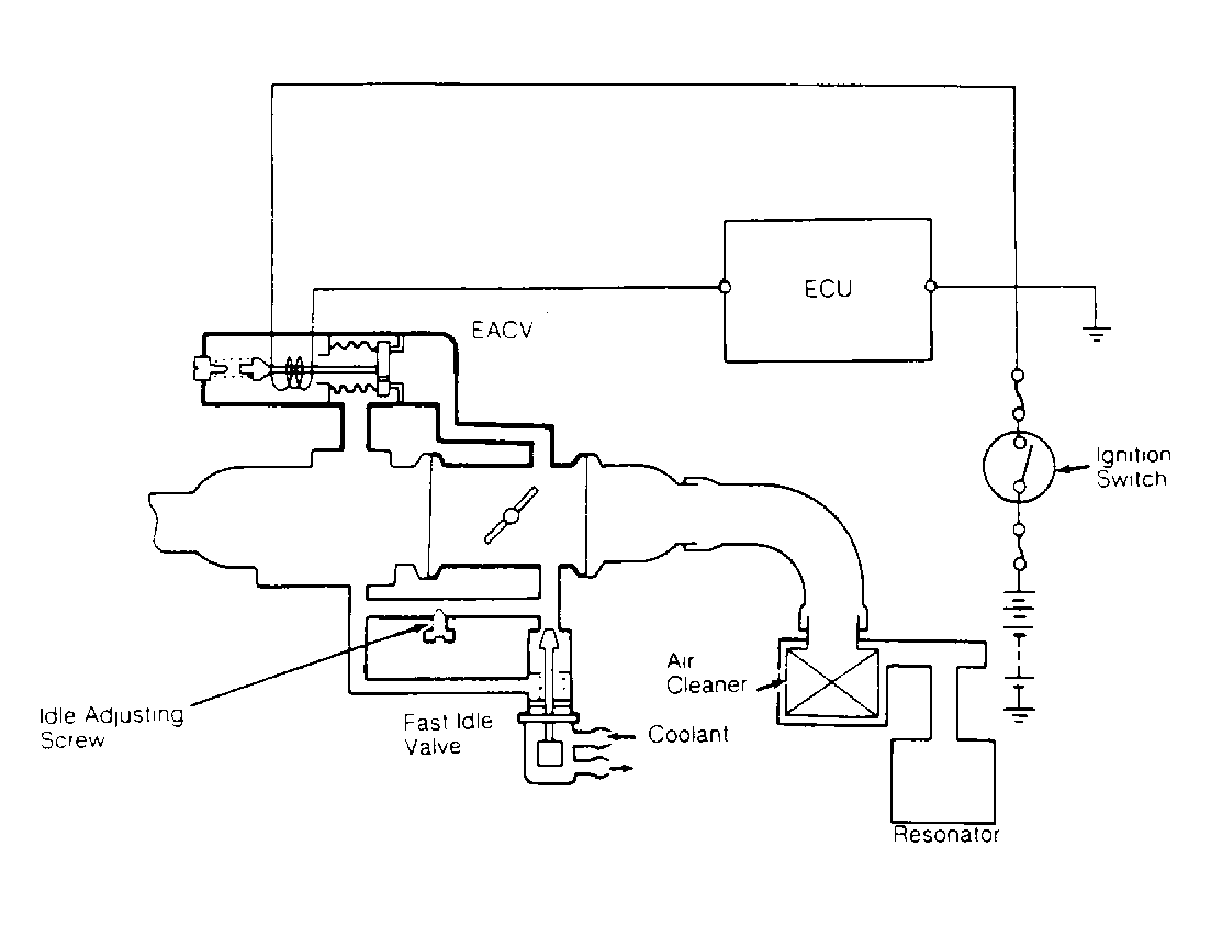
A higher idle speed is needed to prevent erratic running during engine warm-up. This is accomplished on all models except Civic through use of a thermowax fast idle valve. When thermowax valve is less than 86°F (30°C), valve is open. When valve is open, additional air is allowed to by-pass throttle valve into intake manifold. When thermowax is hot, valve is closed. This operation is dependent solely upon coolant temperature. On Civic models, all idle speeds are controlled by the ECU, using the EACV (and dashpot solenoid on Civic Si).

Fig 1: Air Intake Control System (Civic TBI)
G93624Courtesy of AMERICAN HONDA MOTOR CO., INC.
Fig 2: Air Intake Control System (Civic HF & Si)
G93625Courtesy of AMERICAN HONDA MOTOR CO., INC.
Fig 3: Air Intake Control System (Accord & Prelude)
G93627Courtesy of AMERICAN HONDA MOTOR CO., INC.