lemon-mirror:
Home >> Honda >> 2000 >> Insight >> Repair and Diagnosis >> Body & Frame >> Windows >> Power Windows >> Circuit Diagram

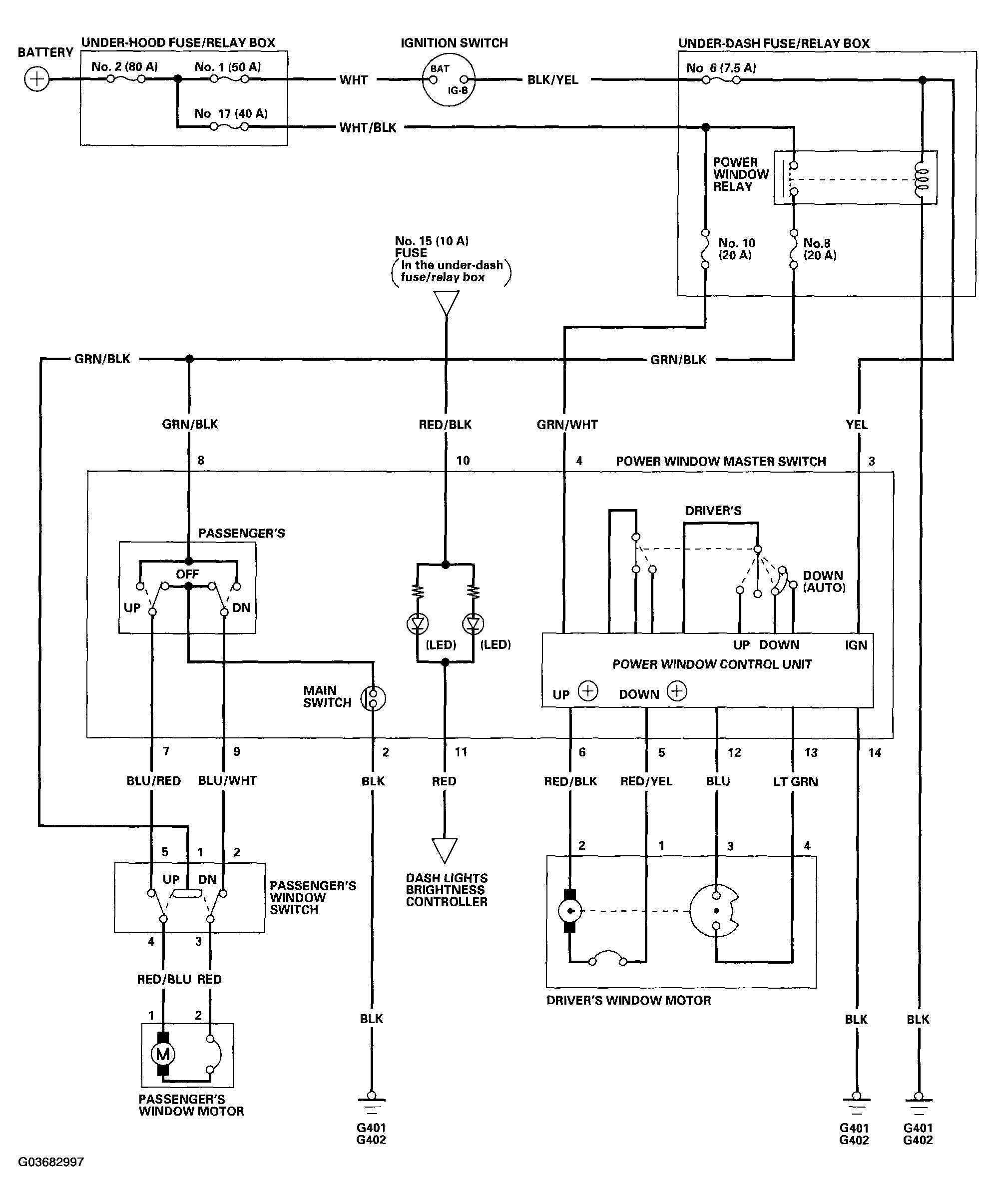
Circuit Diagram

Fig 1: Circuit Diagram - Power Windows
G03682997Courtesy of AMERICAN HONDA MOTOR CO., INC.