lemon-mirror:
Home >> Honda >> 2000 >> Odyssey EX >> Repair and Diagnosis >> Brakes >> Anti-Lock/Traction Control >> System Description >> ABS Control >> Pump Motor

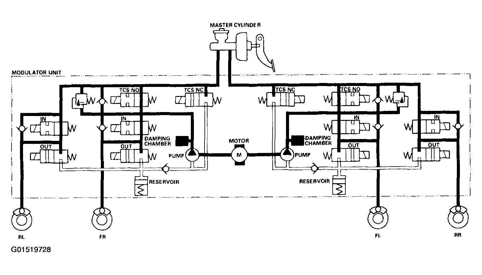
Pump Motor

When starting the pressure reducing mode, the pump motor is ON. When stopping ABS operation, the pump motor is OFF.

The reservoir fluid is pumped out by the pump, through the damping chamber, to the master cylinder.

Fig 1: Identifying Pump Motor Fluid Schematic
G01519728Courtesy of AMERICAN HONDA MOTOR CO., INC.