lemon-mirror:
Home >> Honda >> 2000 >> Prelude Base, Automatic >> Repair and Diagnosis >> Engine Performance >> Vacuum Diagrams >> Introduction

Vacuum Diagrams: Introduction

NOTE: For vacuum diagrams on Passport, refer to Rodeo in Isuzu VACUUM DIAGRAMS article.

This article contains underhood views or schematics of vacuum hose routing. Use these vacuum diagrams during the visual inspection in BASIC DIAGNOSTIC PROCEDURES article. This will assist in identifying improperly routed vacuum hoses, which cause driveability and/or computer-indicated malfunctions.

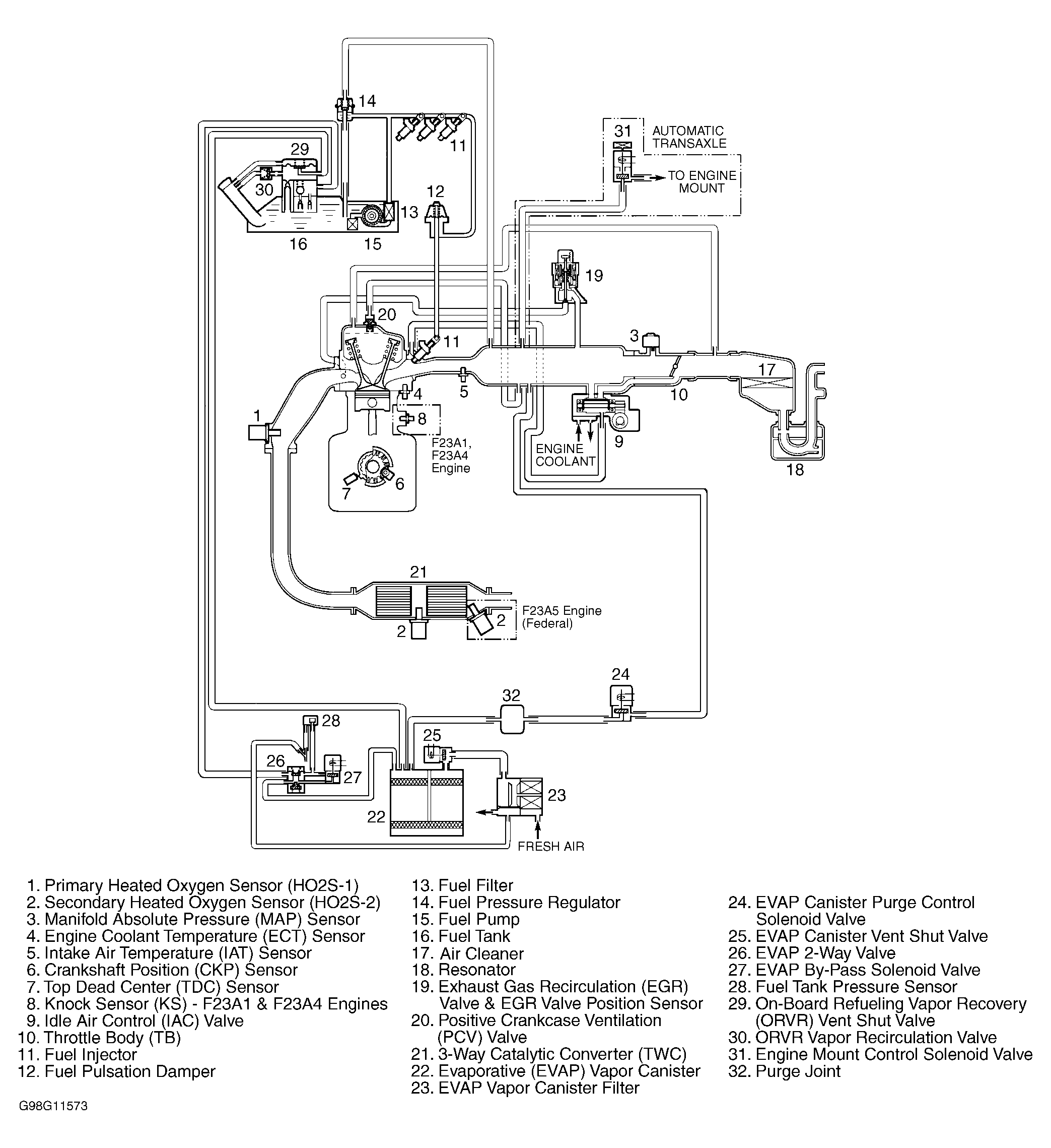
Fig 1: Vacuum Diagram (Accord 2.3L)
G98G11573Courtesy of AMERICAN HONDA MOTOR CO., INC.
Fig 2: Vacuum Hose Routing (Accord 2.3L)
G98H11574Courtesy of AMERICAN HONDA MOTOR CO., INC.
Fig 3: Vacuum Diagram (Accord 3.0L)
G00012233Courtesy of AMERICAN HONDA MOTOR CO., INC.
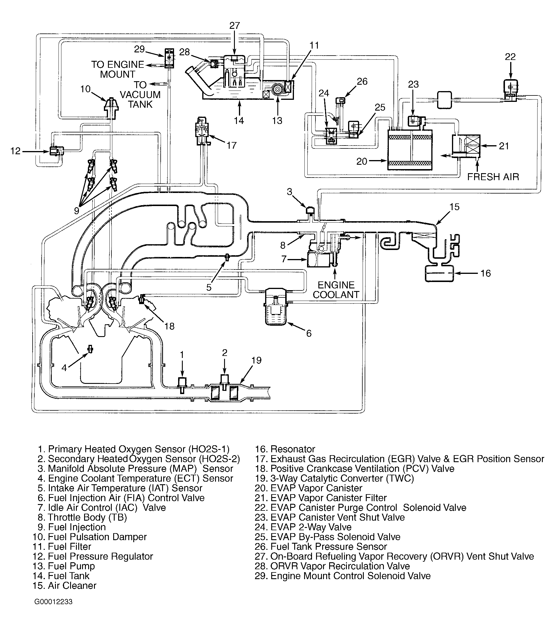
Fig 4: Vacuum Hose Routing (Accord 3.0L)
G00012234Courtesy of AMERICAN HONDA MOTOR CO., INC.
Fig 5: Vacuum Diagram (Civic D16Y5)
G99G04505Courtesy of AMERICAN HONDA MOTOR CO., INC.
Fig 6: Vacuum Hose Routing (Civic D16Y5)
G99I04506Courtesy of AMERICAN HONDA MOTOR CO., INC.
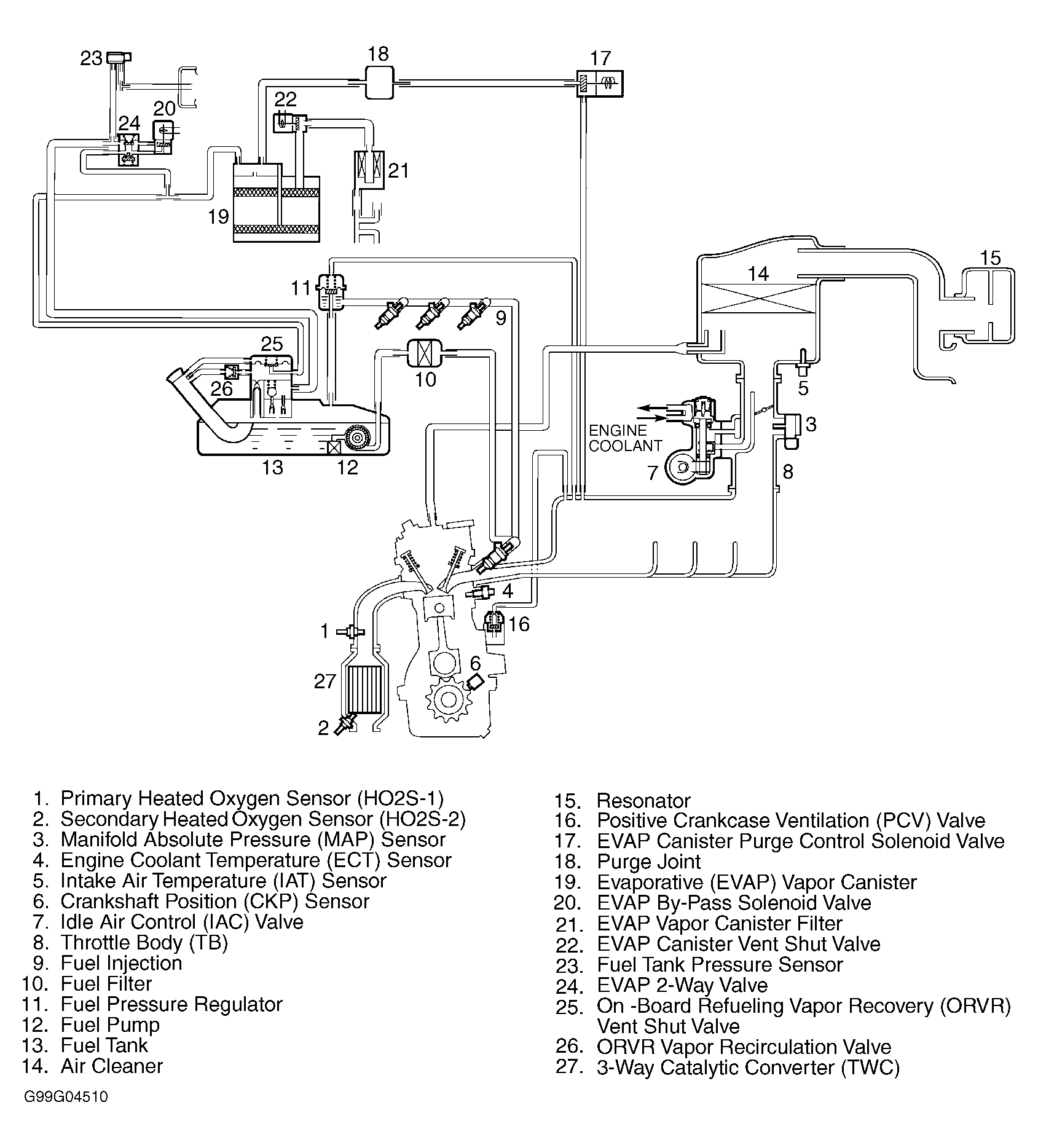
Fig 7: Vacuum Diagram (Civic D16Y7)
G99G04510Courtesy of AMERICAN HONDA MOTOR CO., INC.
Fig 8: Vacuum Hose Routing (Civic D16Y7)
G99C04508Courtesy of AMERICAN HONDA MOTOR CO., INC.
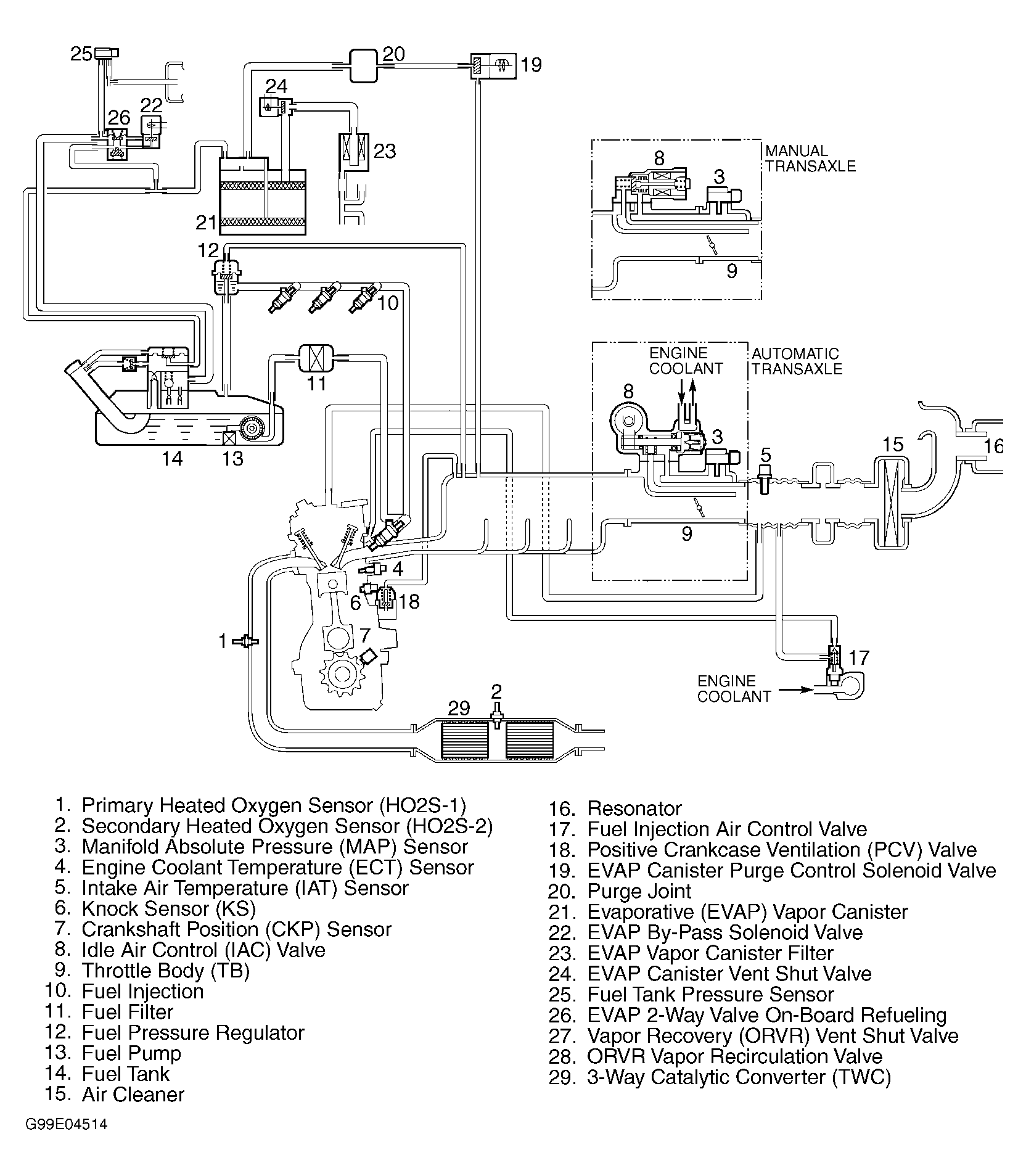
Fig 9: Vacuum Diagram (Civic D16Y8)
G99E04514Courtesy of AMERICAN HONDA MOTOR CO., INC.
Fig 10: Vacuum Hose Routing (Civic D16Y8)
G99A04507Courtesy of AMERICAN HONDA MOTOR CO., INC.
Fig 11: Vacuum Diagram (Civic B16A2)
G99I04511Courtesy of AMERICAN HONDA MOTOR CO., INC.
Fig 12: Vacuum Hose Routing (Civic B16A2)
G99E04509Courtesy of AMERICAN HONDA MOTOR CO., INC.
Fig 13: Vacuum Diagram (CR-V)
G99A04512Courtesy of AMERICAN HONDA MOTOR CO., INC.
Fig 14: Vacuum Hose Routing (CR-V)
G99C04513Courtesy of AMERICAN HONDA MOTOR CO., INC.
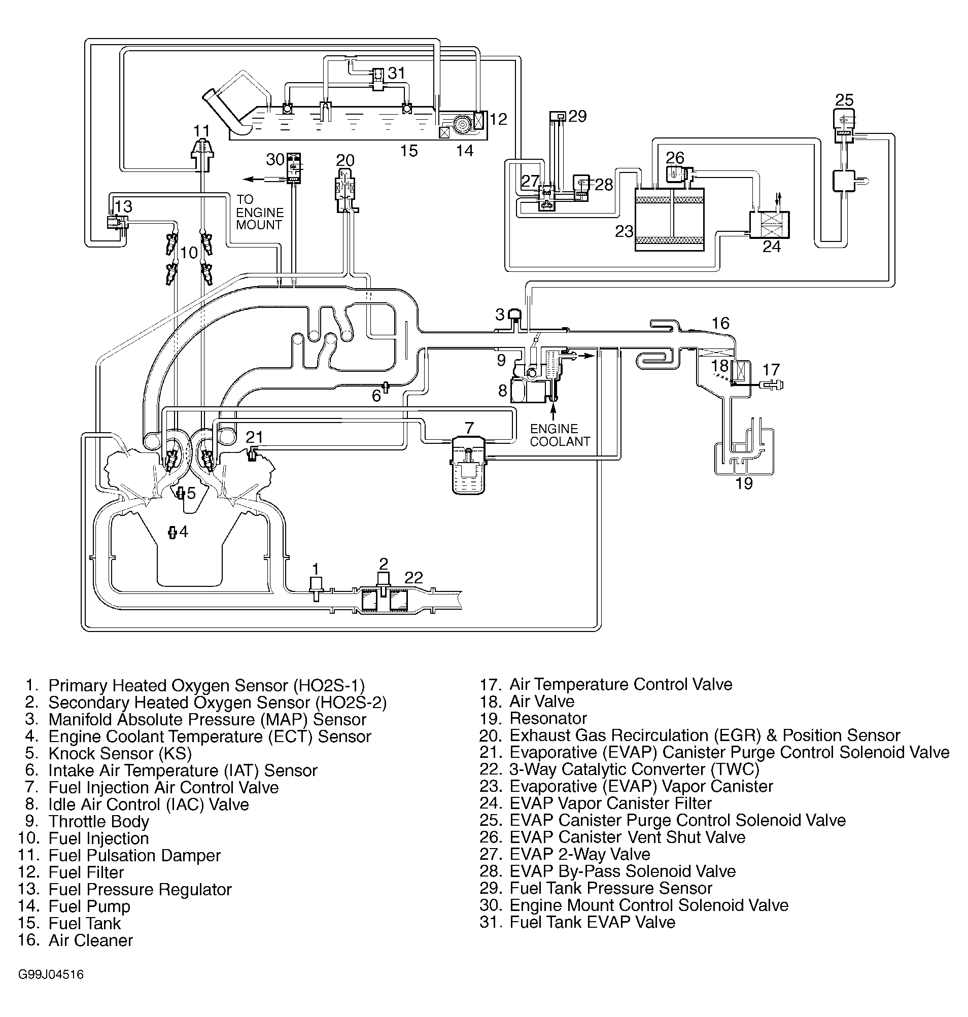
Fig 15: Vacuum Diagram (Odyssey)
G99J04516Courtesy of AMERICAN HONDA MOTOR CO., INC.
Fig 16: Vacuum Hose Routing (Odyssey)
G99H04515Courtesy of AMERICAN HONDA MOTOR CO., INC.
Fig 17: Vacuum Diagram (Prelude)
G99B04517Courtesy of AMERICAN HONDA MOTOR CO., INC.
Fig 18: Vacuum Hose Routing (Prelude)
G99D04518Courtesy of AMERICAN HONDA MOTOR CO., INC.
Fig 19: Vacuum Diagram (S2000)
G00012235Courtesy of AMERICAN HONDA MOTOR CO., INC.
Fig 20: Vacuum Hose Routing (S2000)
G00012236Courtesy of AMERICAN HONDA MOTOR CO., INC.