lemon-mirror:
Home >> Honda >> 2001 >> Prelude Base, Automatic >> Repair and Diagnosis >> Engine Performance >> Vacuum Diagrams >> Introduction

Vacuum Diagrams: Introduction

This article contains underhood views or schematics of vacuum hose routing. Use these vacuum diagrams during the visual inspection in BASIC DIAGNOSTIC PROCEDURES article. This will assist in identifying improperly routed vacuum hoses, which cause driveability and/or computer-indicated malfunctions.

Fig 1: Vacuum Diagram (Accord 2.3L)
G00015164Courtesy of AMERICAN HONDA MOTOR CO., INC.
Fig 2: Vacuum Hose Routing (Accord 2.3L)
G00015165Courtesy of AMERICAN HONDA MOTOR CO., INC.
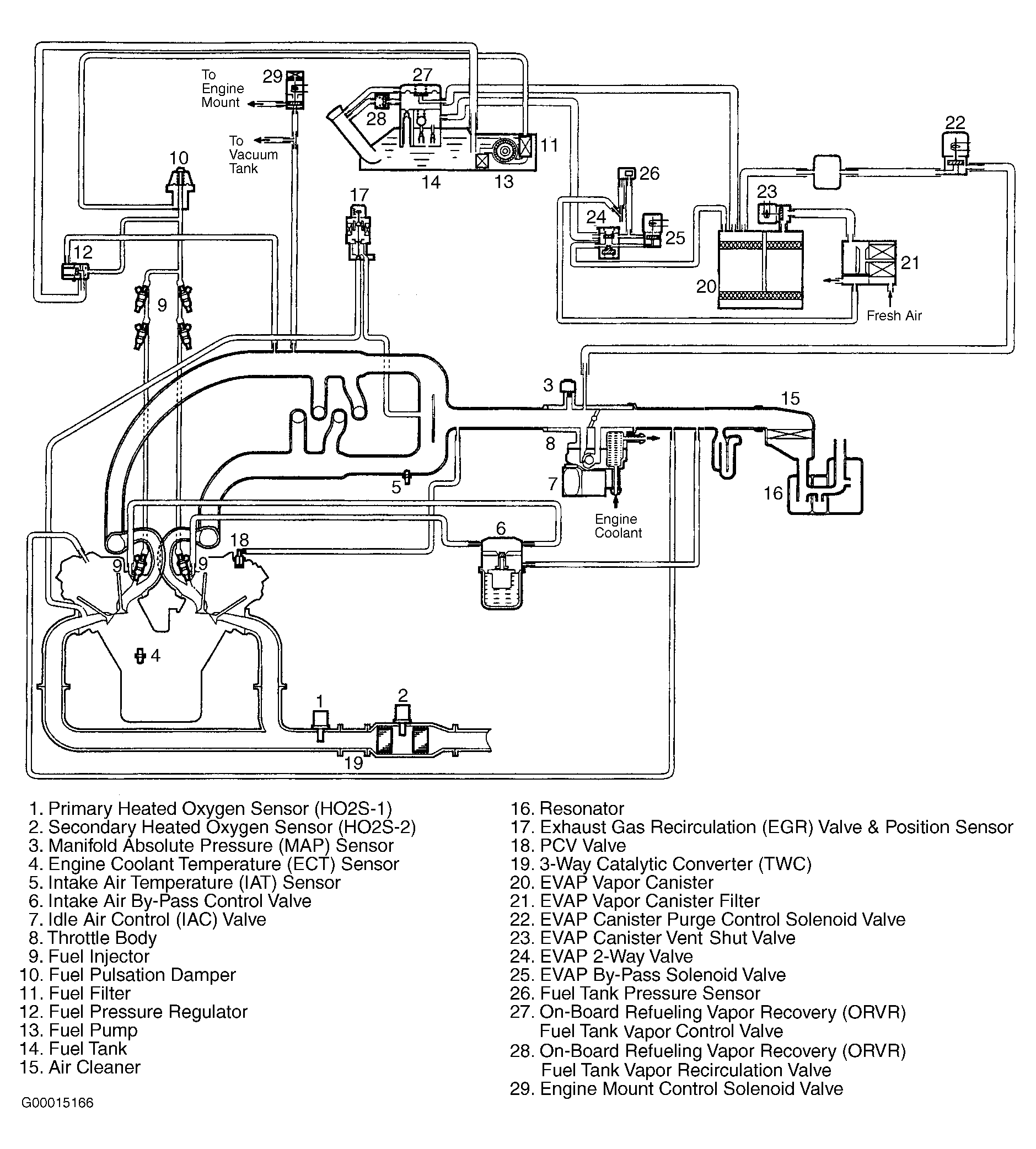
Fig 3: Vacuum Diagram (Accord 3.0L)
G00015166Courtesy of AMERICAN HONDA MOTOR CO., INC.
Fig 4: Vacuum Hose Routing (Accord 3.0L)
G00033734Courtesy of AMERICAN HONDA MOTOR CO., INC.
Fig 5: Vacuum Diagram (Civic 1.7L)
G00033735Courtesy of AMERICAN HONDA MOTOR CO., INC.
Fig 6: Vacuum Hose Routing (Civic 1.7L)
G00033736Courtesy of AMERICAN HONDA MOTOR CO., INC.
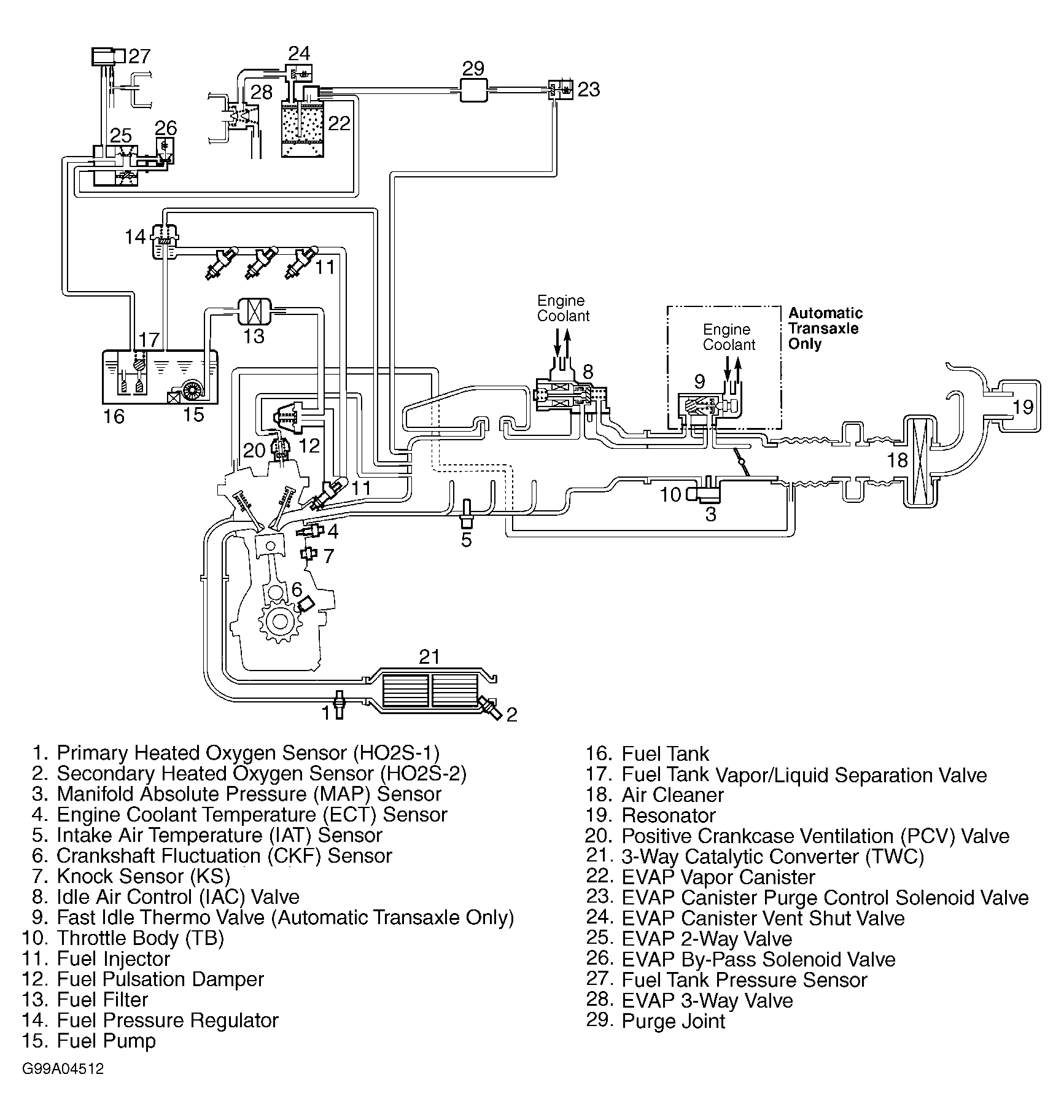
Fig 7: Vacuum Diagram (CR-V)
G99A04512Courtesy of AMERICAN HONDA MOTOR CO., INC.
Fig 8: Vacuum Hose Routing (CR-V)
G99C04513Courtesy of AMERICAN HONDA MOTOR CO., INC.
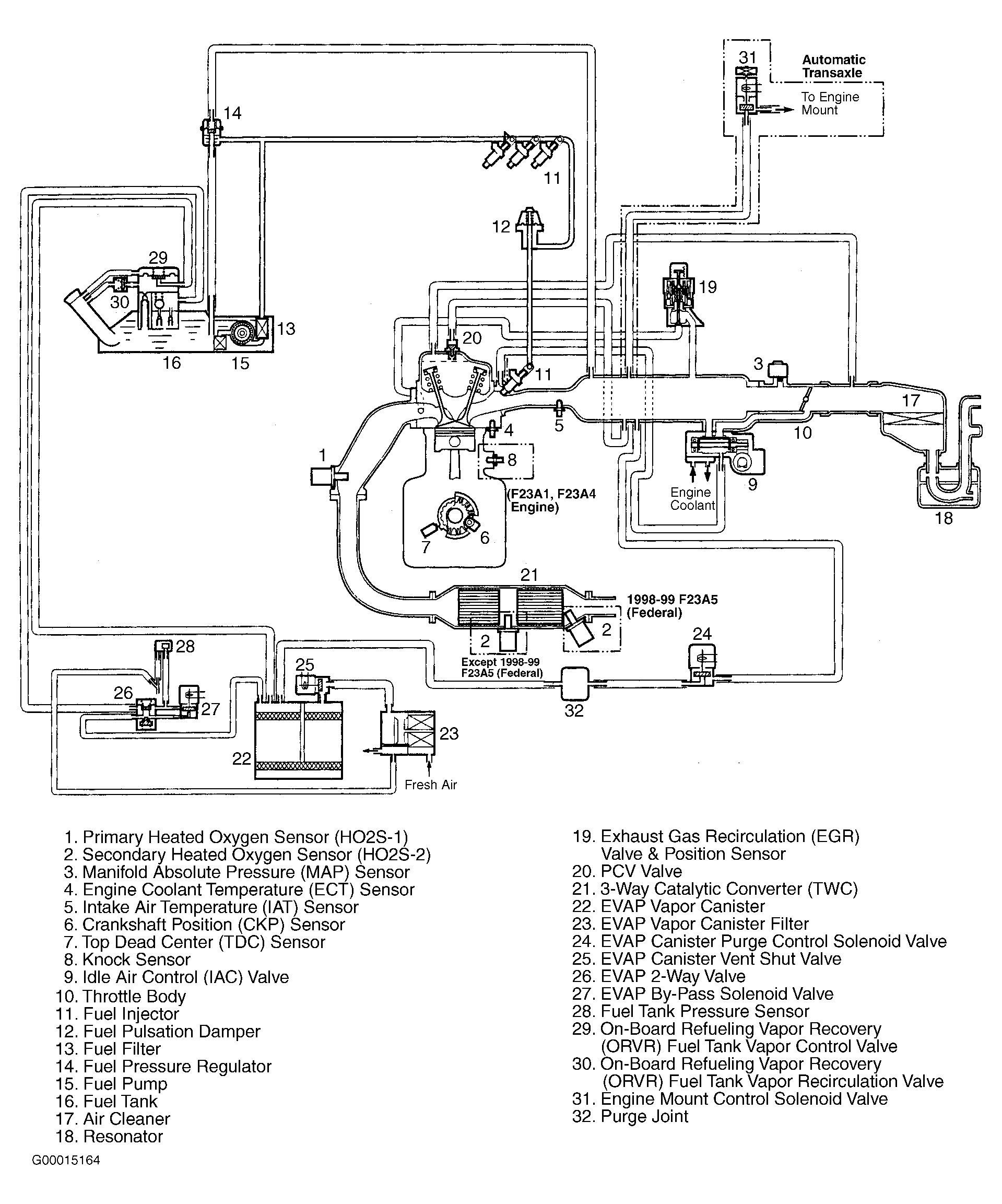
Fig 9: Vacuum Diagram (2000 & 2001 Insight 1.0L)
G00033737Courtesy of AMERICAN HONDA MOTOR CO., INC.
Fig 10: Vacuum Hose Routing (2000 & 2001 Insight 1.0L)
G00033738Courtesy of AMERICAN HONDA MOTOR CO., INC.
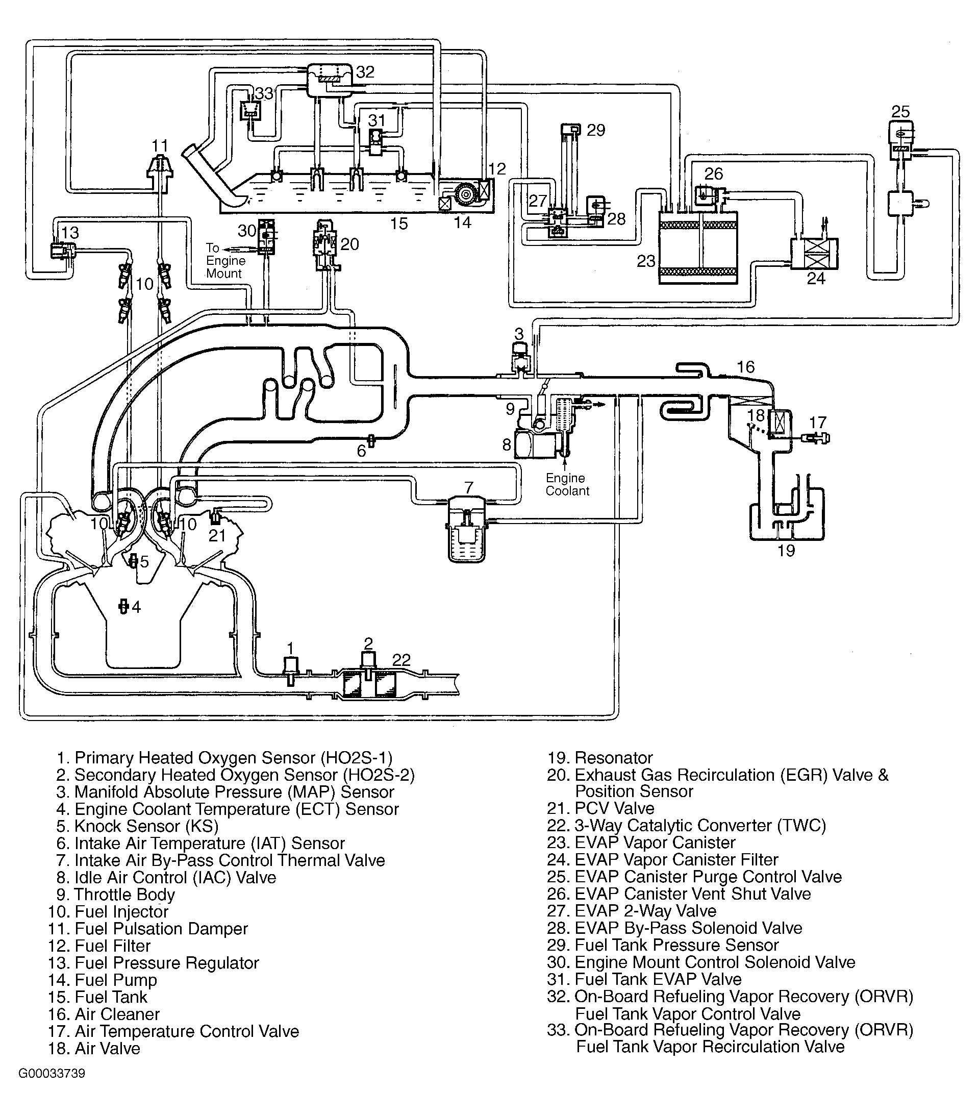
Fig 11: Vacuum Diagram (Odyssey)
G00033739Courtesy of AMERICAN HONDA MOTOR CO., INC.
Fig 12: Vacuum Hose Routing (Odyssey)
G99H04515Courtesy of AMERICAN HONDA MOTOR CO., INC.
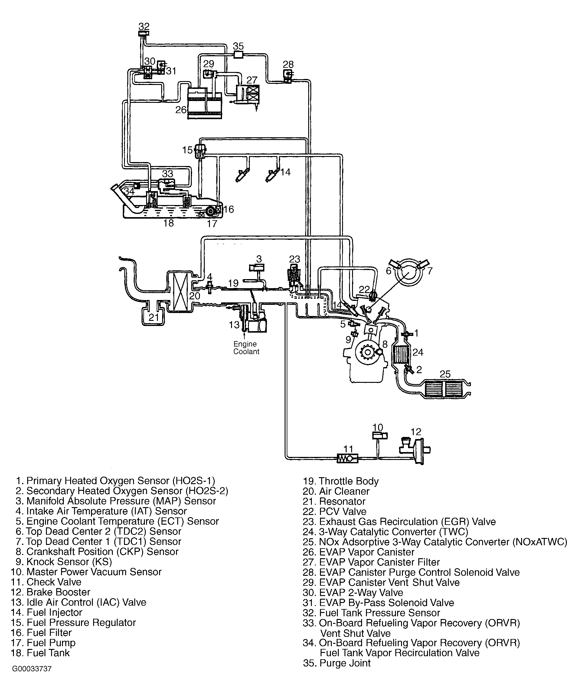
Fig 13: Vacuum Diagram (Prelude)
G99B04517Courtesy of AMERICAN HONDA MOTOR CO., INC.
Fig 14: Vacuum Hose Routing (Prelude)
G99D04518Courtesy of AMERICAN HONDA MOTOR CO., INC.
Fig 15: Vacuum Diagram (S2000)
G00012235Courtesy of AMERICAN HONDA MOTOR CO., INC.
Fig 16: Vacuum Hose Routing (S2000)
G00012236Courtesy of AMERICAN HONDA MOTOR CO., INC.