lemon-mirror:
Home >> Honda >> 2003 >> Odyssey EX >> Repair and Diagnosis >> Engine Performance >> System >> Fuel & Emissions Systems >> System Descriptions >> Vacuum Distribution

Vacuum Distribution

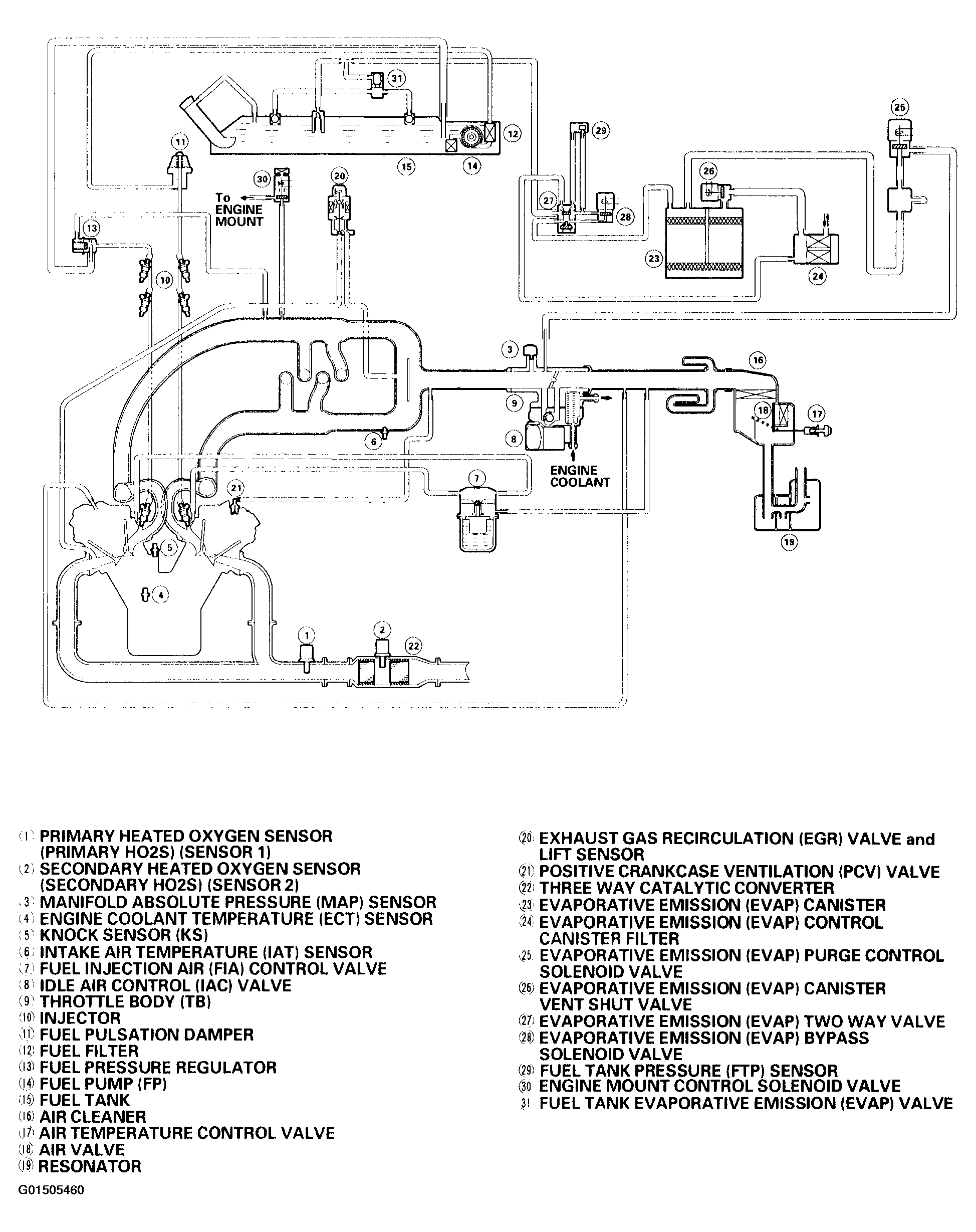
Fig 1: Identifying Vacuum Distribution ('99-00 Models)
G01505460Courtesy of AMERICAN HONDA MOTOR CO., INC.
Fig 2: Identifying Vacuum Distribution ('01 Model)
G01505461Courtesy of AMERICAN HONDA MOTOR CO., INC.
Fig 3: Identifying Vacuum Distribution ('02-04 Models)
G01505462Courtesy of AMERICAN HONDA MOTOR CO., INC.