lemon-mirror:
Home >> Honda >> 2003 >> Pilot EX >> Repair and Diagnosis >> Body & Frame >> Windows >> Power Windows >> Circuit Diagram

Circuit Diagram

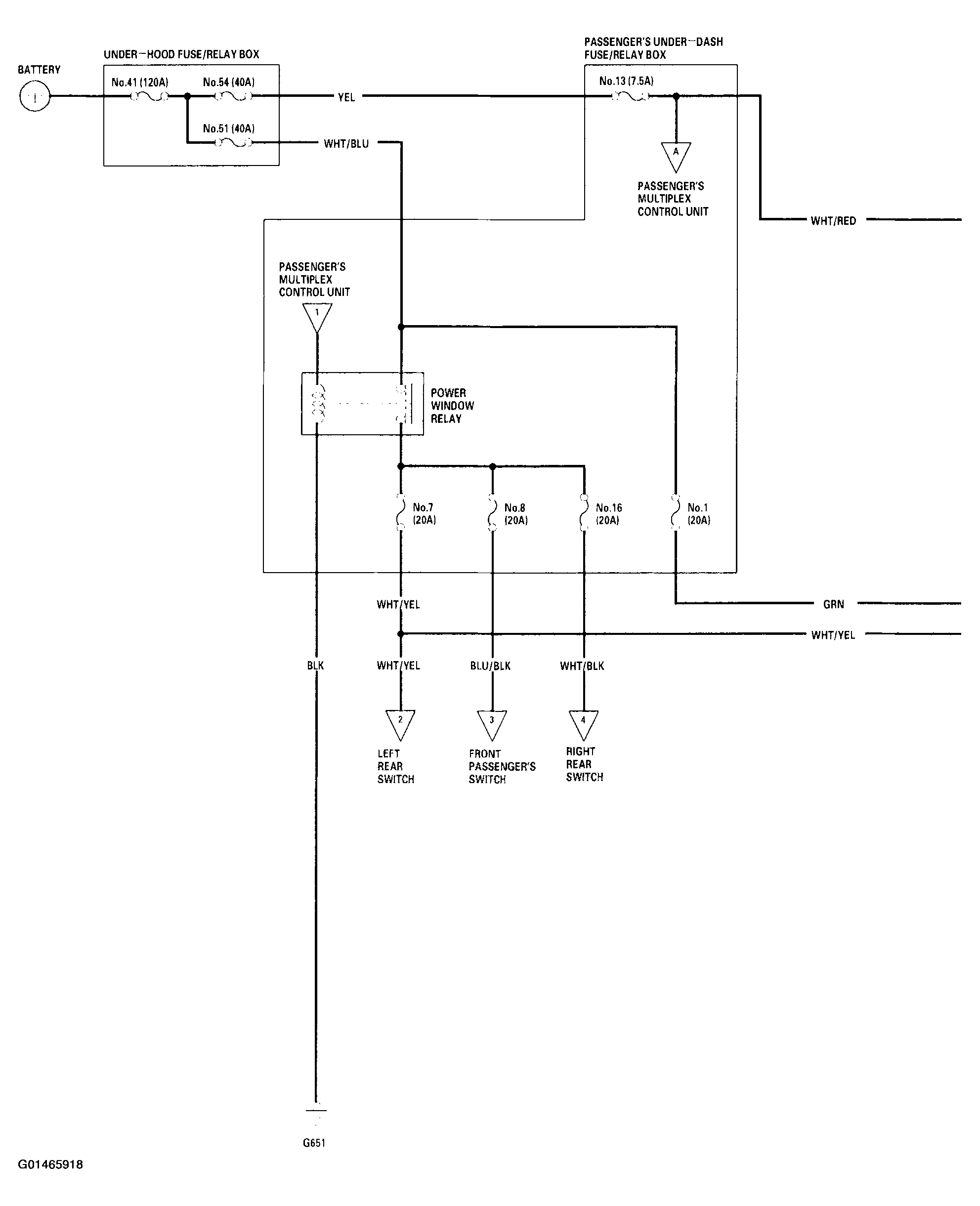
Fig 1: Power Windows System Circuit Diagram (1 Of 4)
G01465918Courtesy of AMERICAN HONDA MOTOR CO., INC.
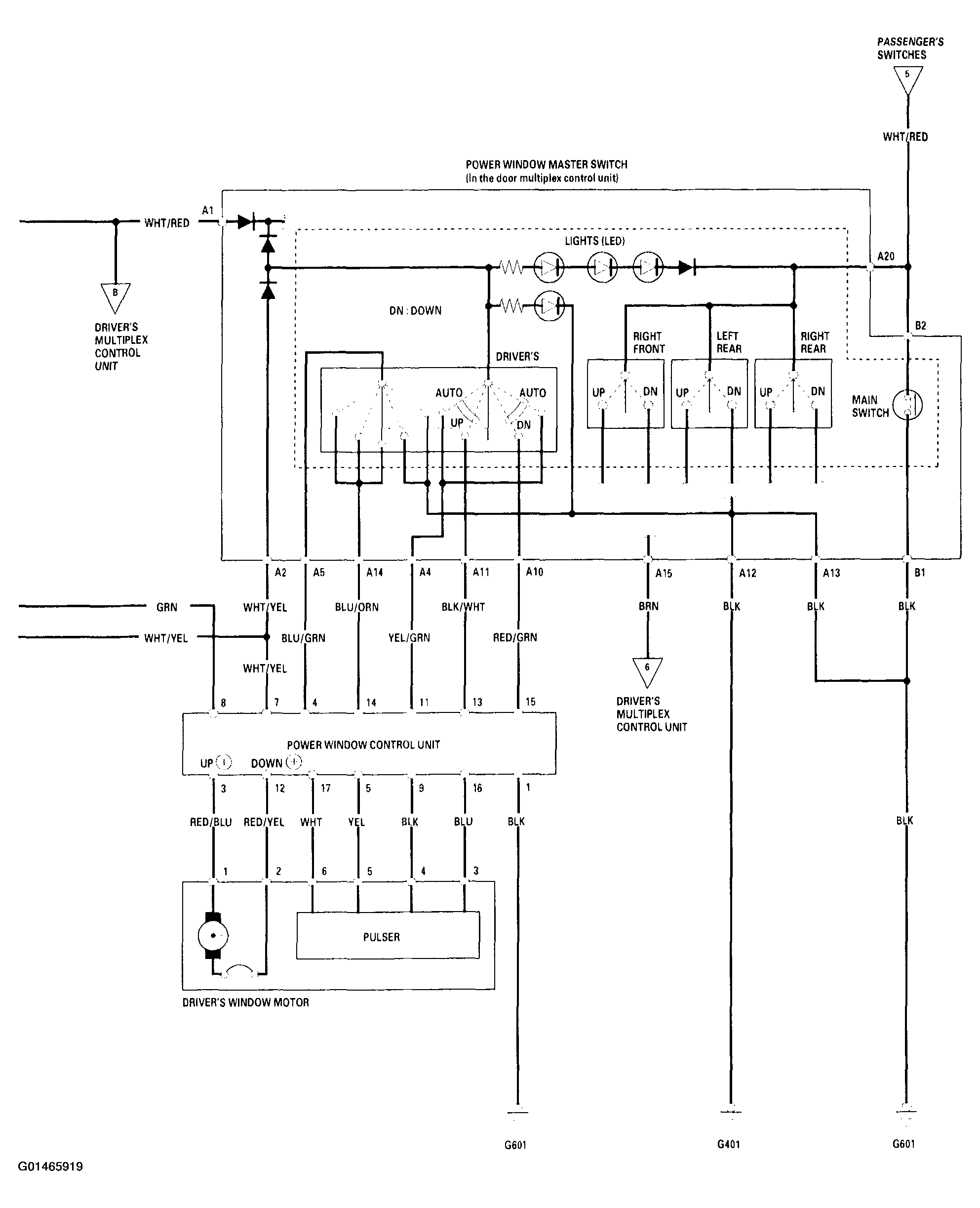
Fig 2: Power Windows System Circuit Diagram (2 Of 4)
G01465919Courtesy of AMERICAN HONDA MOTOR CO., INC.
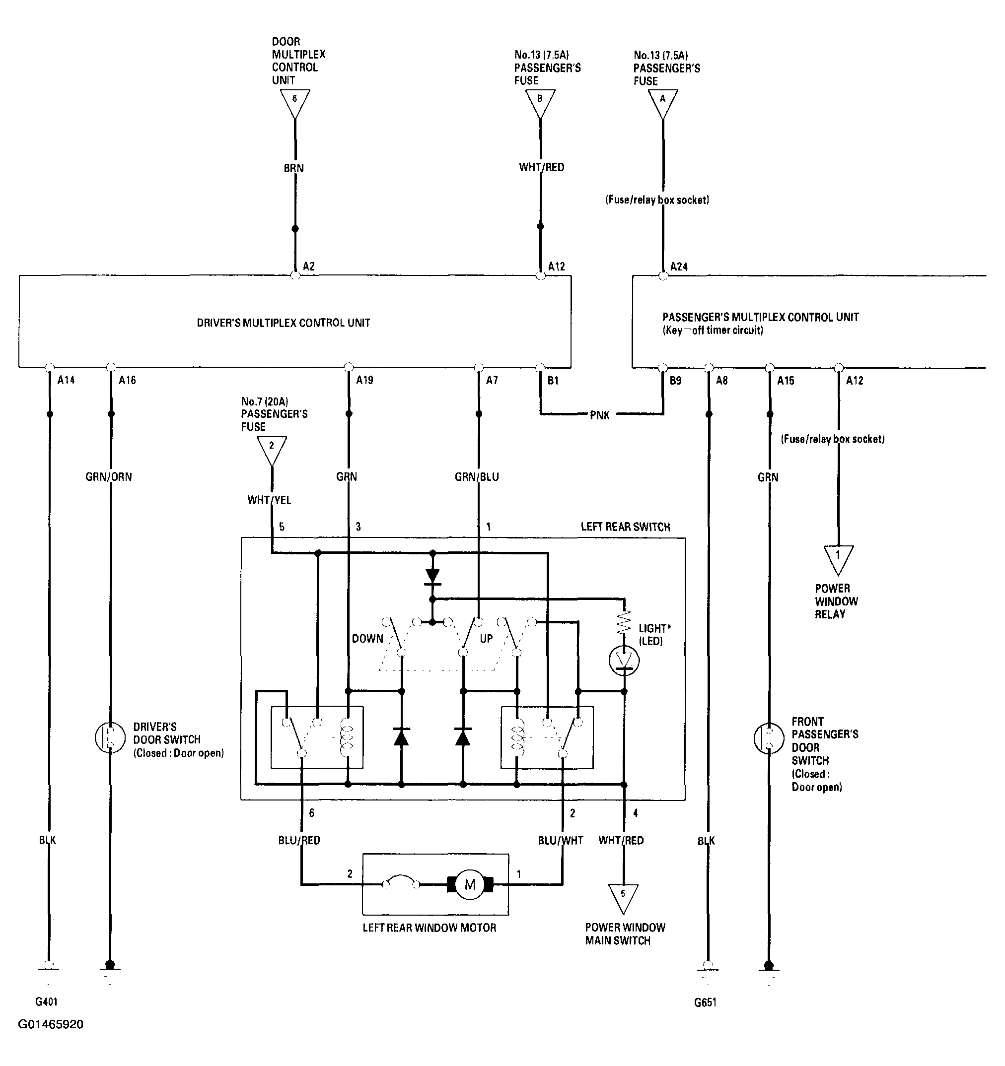
Fig 3: Power Windows System Circuit Diagram (3 Of 4)
G01465920Courtesy of AMERICAN HONDA MOTOR CO., INC.
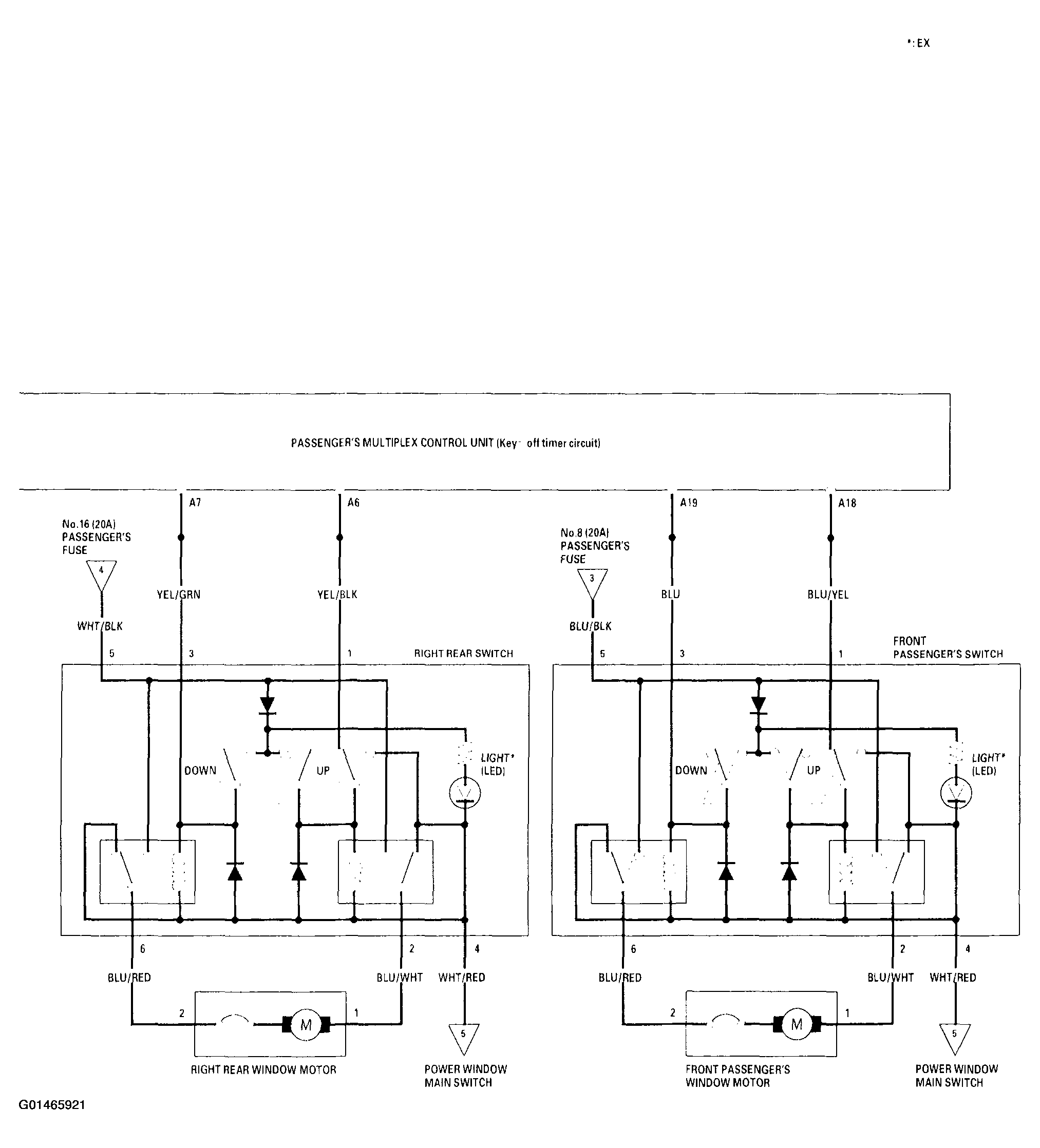
Fig 4: Power Windows System Circuit Diagram (4 Of 4)
G01465921Courtesy of AMERICAN HONDA MOTOR CO., INC.