lemon-mirror:
Home >> Honda >> 2003 >> Pilot EX >> Repair and Diagnosis >> Engine Performance >> System >> Fuel & Emissions System >> System Descriptions >> Vacuum Distribution

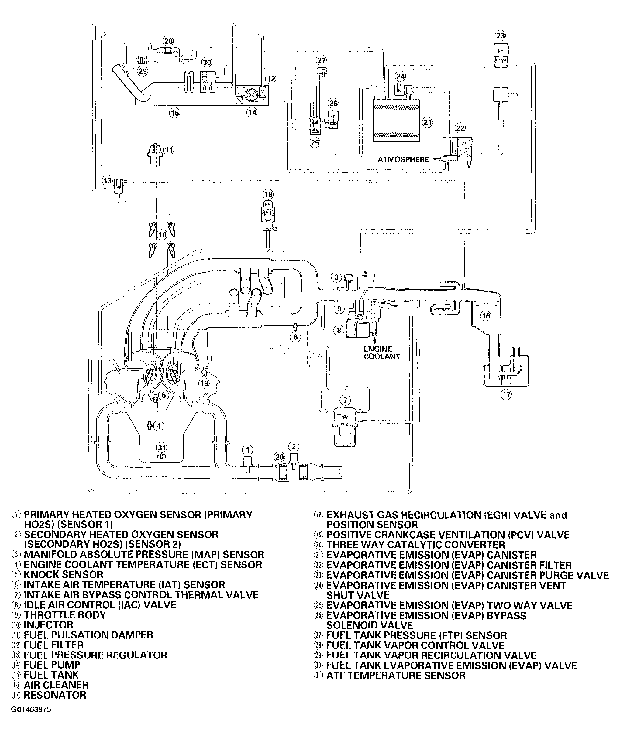
Vacuum Distribution

Fig 1: Identifying Vacuum Distribution
G01463975Courtesy of AMERICAN HONDA MOTOR CO., INC.