lemon-mirror:
Home >> Honda >> 2005 >> Odyssey EX >> Repair and Diagnosis >> Engine Performance >> System >> Fuel System & Emissions System >> System Description >> Vacuum Distribution

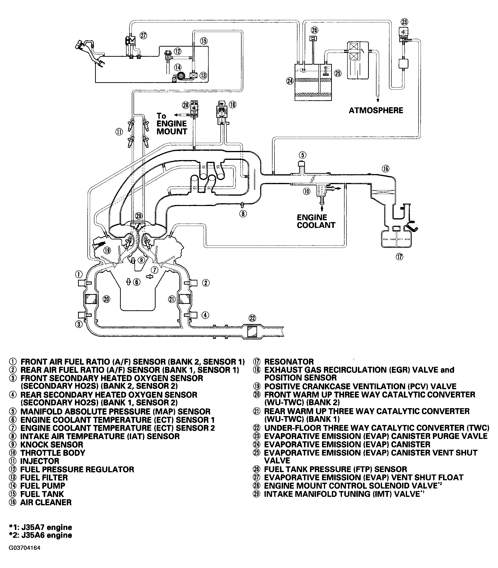
Vacuum Distribution

Fig 1: Identifying Vacuum Distribution
G03704164Courtesy of AMERICAN HONDA MOTOR CO., INC.