lemon-mirror:
Home >> Honda >> 2005 >> Odyssey LX >> Repair and Diagnosis >> Transmission >> Automatic Trans >> Automatic Transmission >> Automatic Transmission >> System Description >> Lock-up System >> Notes

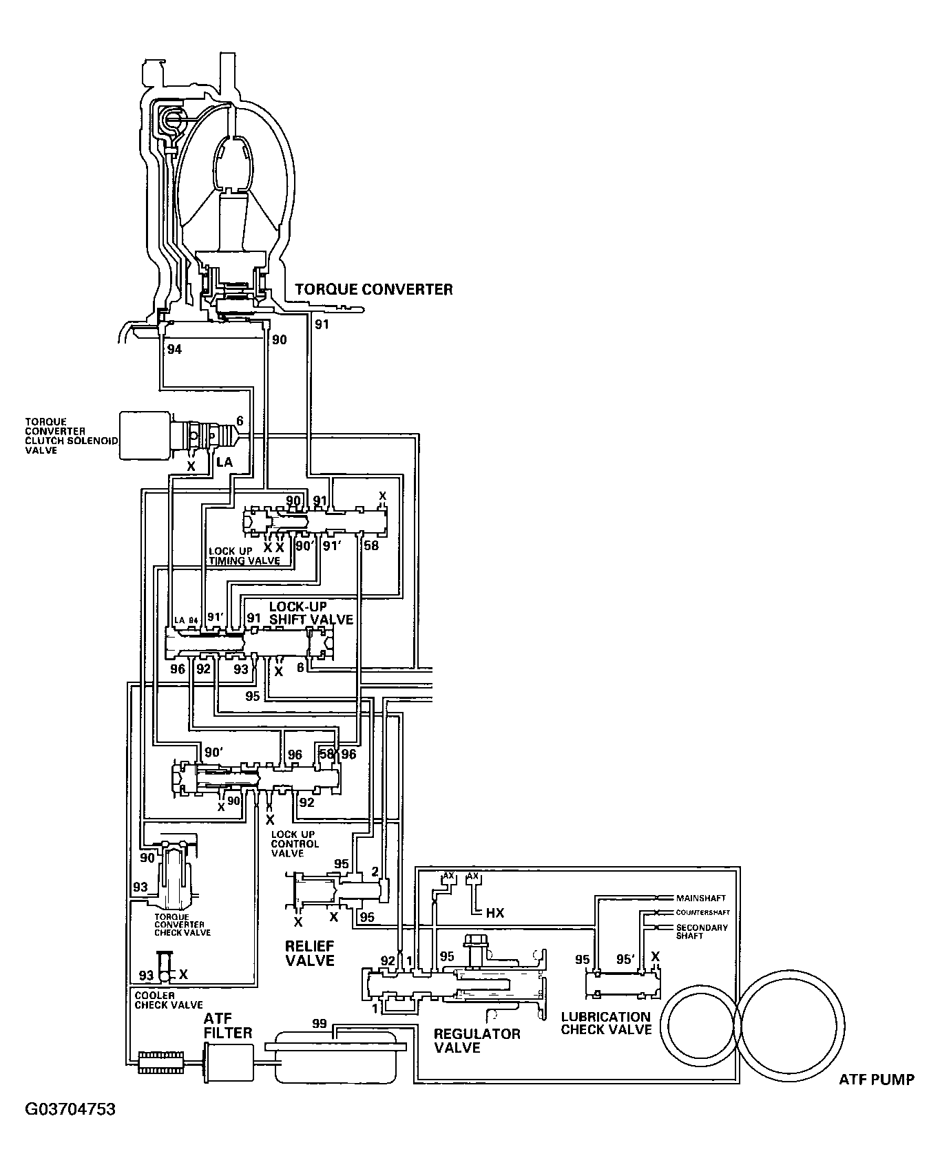
Lock-up System: Notes

The lock-up mechanism of the torque converter clutch operates in the D position (2nd, 3rd, 4th, and 5th), and D position D3 driving mode (2nd and 3rd). The pressurized fluid is drained from the back of the torque converter through a fluid passage, causing the torque converter clutch piston to be held against the torque converter cover. As this takes place, the mainshaft rotates at the same speed as the engine crankshaft. Together with hydraulic control, the PCM optimizes the timing and amount of the lock-up mechanism. When the torque converter clutch solenoid valve activates, modulator pressure changes to switch lock-up ON and OFF. The lock-up control valve and the lock-up timing valve control the amount of lock-up according to A/T clutch pressure control solenoid valve C. The torque converter clutch solenoid valve is mounted on the torque converter housing, and A/T clutch pressure control solenoid valve C is mounted on the transmission housing. They are controlled by the PCM.

Fig 1: Oil Circuit Diagram - Lock-Up System
G03704753Courtesy of AMERICAN HONDA MOTOR CO., INC.