lemon-mirror:
Home >> Honda >> 2005 >> Pilot EX >> Repair and Diagnosis >> Electrical >> Starter >> Starting System >> Circuit Diagram

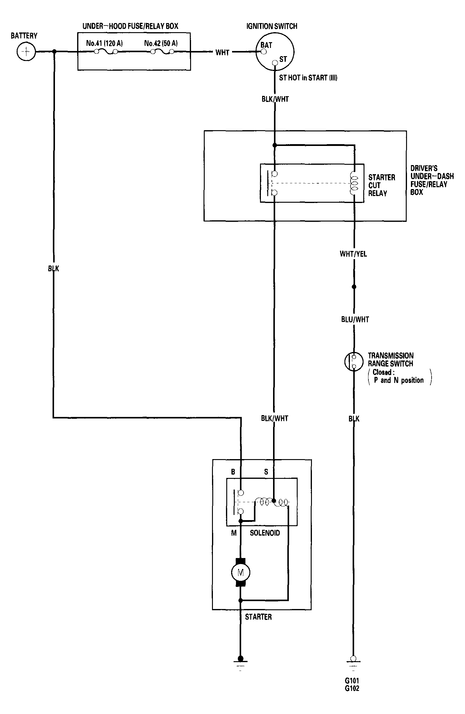
Circuit Diagram

Fig 1: Starting System - Circuit Diagram
G04545415Courtesy of AMERICAN HONDA MOTOR CO., INC.