lemon-mirror:
Home >> Honda >> 2007 >> Element SC, Automatic >> Repair and Diagnosis >> Electrical >> Starter >> Starting System >> Circuit Diagram

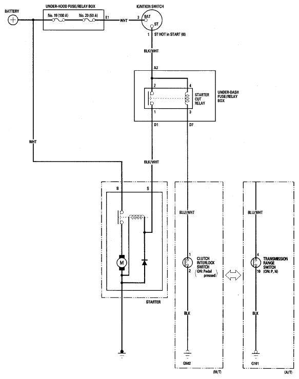
Circuit Diagram

Fig 1: Identifying Starting System Circuit Diagram
G05448408Courtesy of AMERICAN HONDA MOTOR CO., INC.