lemon-mirror:
Home >> Honda >> 2007 >> Fit Base, Automatic >> Repair and Diagnosis >> Transmission >> Automatic Trans >> Automatic Transmission >> System Description >> Lock-up System >> No Lock-up

No Lock-up

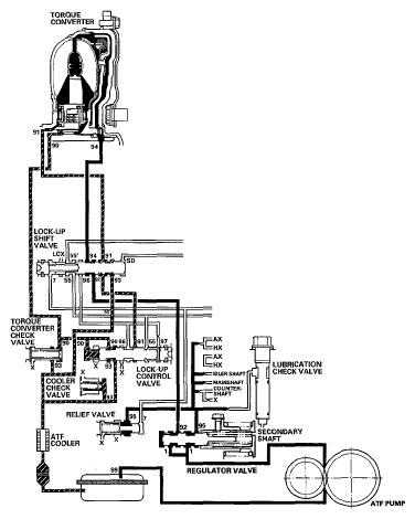
The PCM commands shift solenoid valve D to remain OFF, and shift solenoid valve D covers the port of shift solenoid valve D pressure (SD) to the lock-up shift valve. The lock-up shift valve is in the right side, and uncovers the torque converter pressure port leading to the back of the torque converter. Torque converter pressure (92), regulated by the regulator valve, flows to the lock-up shift valve and becomes torque converter pressure (94). Torque converter pressure (94) enters into the back of the torque converter, and discharges into the circuit from the front of the torque converter. Torque converter pressure enter into back the of the torque converter and is discharged from the front side; this disengages the torque converter clutch piston and the torque converter cover. Under this condition, the torque converter clutch is not engaged; this is the non lock-up condition.

NOTE: When used, "left" or "right" indicates direction on the hydraulic circuit.
Fig 1: Automatic Transmission Hydraulic Flow - No Lock-Up
G05455171