lemon-mirror:
Home >> Honda >> 2007 >> Odyssey EX >> Repair and Diagnosis >> Transmission >> Automatic Trans >> Automatic Transmission >> System Description >> Lock-up System >> Partial Lock-up

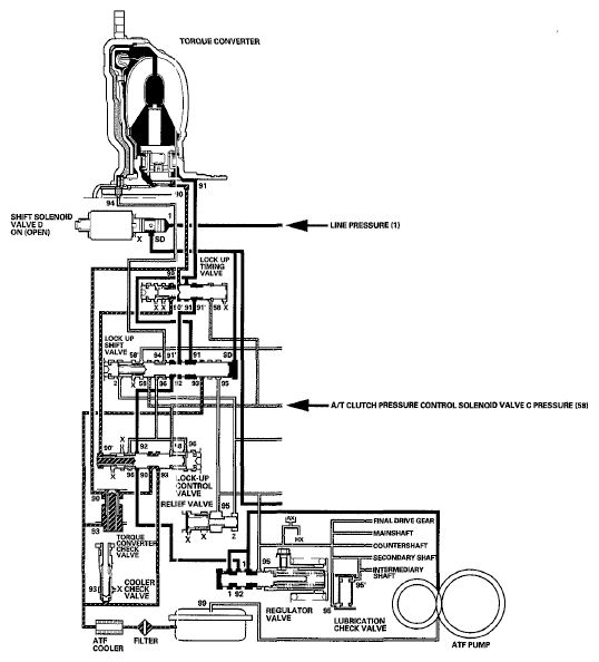
Partial Lock-up

As the speed of the vehicle reaches the programmed value, the PCM turns shift solenoid valve D ON, and shift solenoid valve D uncovers the shift solenoid valve D pressure port (SD) to the lock-up shift valve. The lock-up shift valve is moved to the left side to uncover the torque converter pressure port (91) leading to the right side of the torque converter to engage the torque converter clutch. The PCM also actuates A/T clutch pressure control solenoid valve C, and A/T clutch pressure control solenoid valve C pressure (58) is applied to the lock-up control valve and the lock-up timing valve. When A/T clutch pressure control solenoid valve C pressure (58) is low, torque converter pressure (91) from the lock-up timing valve is low. The torque converter clutch is engaged partially. A/T clutch pressure control solenoid valve C pressure (58) increases, and the lock-up timing valve moves to the left side uncovering the port and changing the torque converter pressure to high. Under this condition, the torque converter clutch is engaged by pressure from the right side of the torque converter; this condition is: partial lock-up.

NOTE: When used, "left" or "right" indicates direction on the hydraulic circuit.
Fig 1: Torque Converter Hydraulic Circuit Diagram (Partial Lock-up)
G06680726Courtesy of AMERICAN HONDA MOTOR CO., INC.