lemon-mirror:
Home >> Honda >> 2008 >> Element SC, Automatic >> Repair and Diagnosis >> Transmission >> Automatic Trans >> Automatic Transmission >> System Description >> Lock-up System >> Full Lock-up

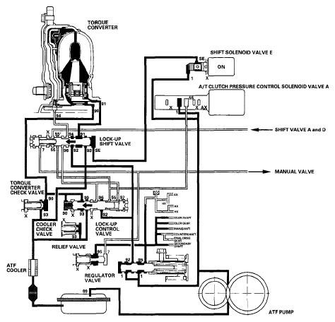
Full Lock-up

When the vehicle speed increases, the PCM sends a signal to A/T clutch pressure control solenoid valve A to increase A/T clutch pressure control solenoid valve A pressure (55), and the lock-up control valve is moved to the left by increased pressure. Then converter pressure (94) from the left side of the torque converter is completely released at the lock-up control valve, and torque converter pressure (91) engages the torque converter clutch securely; the torque converter clutch is in full lock-up.

NOTE: When used, "left" or "right" indicates direction on the hydraulic circuit.
Fig 1: Power Flow Diagram - Full Lock-Up
G06266768Courtesy of AMERICAN HONDA MOTOR CO., INC.