lemon-mirror:
Home >> Honda >> 2009 >> Pilot EX, 3.5 3 >> Repair and Diagnosis >> Engine Performance >> System >> Advanced Diagnostics >> DTC P062F: Advanced Diagnostics >> DTC P0685: Powertrain Control Module (PCM) Power Control Circuit/Internal Circuit Malfunction >> Notes

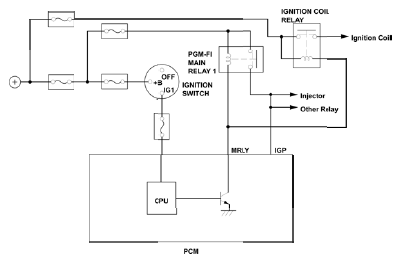
DTC P0685: Powertrain Control Module (PCM) Power Control Circuit/Internal Circuit Malfunction: Notes

Fig 1: Powertrain Control Module (PCM) Power Control Circuit Diagram
G06128413Courtesy of AMERICAN HONDA MOTOR CO., INC.