lemon-mirror:
Home >> Honda >> 2012 >> Fit Base, Automatic Trans >> Repair and Diagnosis >> Transmission >> Automatic Trans >> Automatic Transmission >> System Description >> Lock-up System >> Full Lock-up

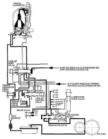
Full Lock-up

When the vehicle speed further increases, the PCM controls A/T clutch pressure control solenoid valve A to increase A/T clutch pressure control solenoid valve A pressure (55). A/T clutch pressure control solenoid valve A pressure (55) is applied to the lock-up control valve, and the lock-up control valve is moved to the left side to release torque converter back pressure (94). Torque converter pressure (91) enters into the front of the torque converter, and the torque converter clutch piston is securely engaged with the torque converter cover by torque converter pressure. Under this condition, torque converter back pressure is released fully, causing the torque converter clutch to be fully engaged; this condition is full lock-up.

NOTE: When used, "left" or "right" indicates direction on the hydraulic circuit.
Fig 1: Power Flow - Full Lock-Up
G06768334Courtesy of AMERICAN HONDA MOTOR CO., INC.