lemon-mirror:
Home >> Honda >> 2012 >> Ridgeline RT >> Repair and Diagnosis >> Body & Frame >> Windows >> Power Windows >> Circuit Diagram >> Back Power Window

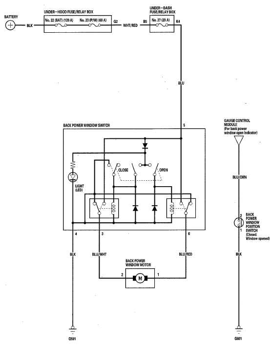
Back Power Window

Fig 1: Back Power Window - Circuit Diagram
G05968774Courtesy of AMERICAN HONDA MOTOR CO., INC.