lemon-mirror:
Home >> Honda >> 2015 >> Pilot EX, FWD >> Repair and Diagnosis >> Transmission >> Automatic Trans >> Automatic Transmission >> Automatic Transmission >> Electronic Control System >> Lock-Up System >> No Lock-Up

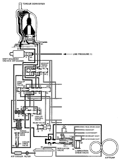
No Lock-Up

The PCM commands shift solenoid valve D to remain OFF, and covers the shift solenoid valve D pressure port (SD) to the lock-up shift valve. The lock-up shift valve is in the right side, and uncovers the torque converter pressure port (92) leading to the left side of the torque converter. Torque converter pressure (92) from the regulator valve becomes torque converter pressure (94) at the lock-up shift valve, and enters into the left side of the torque converter to disengage the torque converter clutch. The torque converter clutch is OFF.

NOTE: When used, "left" or "right" indicates direction on the hydraulic circuit.
Fig 1: PCM Commands Shift Solenoid Valve Circuit Diagram (No Lock-Up)
G08087118Courtesy of AMERICAN HONDA MOTOR CO., INC.