lemon-mirror:
Home >> Honda >> 2021 >> Pilot Elite >> Repair and Diagnosis >> Engine Performance >> System >> Engine Control System - Advanced Diagnostics (3 Of 3) >> DTC Advanced Diagnostics >> DTC P2714

DTC P2714

DTC P2714:  A/T Clutch Pressure Control Solenoid Valve D Stuck OFF

General Description 

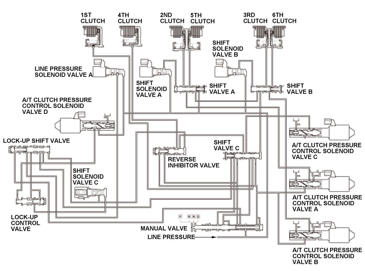
GHH306966Courtesy of HONDA, U.S.A., INC.

Hydraulic pressure supply to the clutch by shift solenoid valve output 

Gear position  Neutral- 1st  1st  Neutral- Reverse  Reverse 
Shift solenoid valve  ON ON ON OFF
OFF ON OFF OFF
OFF OFF ON ON
1st clutch  CPCD LINE - -
4th clutch  - - CPCD LINE

LINE : Line pressure

CPCD: A/T clutch pressure control solenoid valve D pressure

A/T clutch pressure control solenoid valve D is installed on the transmission housing. A/T clutch pressure control solenoid valve D is operated by the powertrain control module (PCM) and converts line pressure to A/T clutch pressure control solenoid valve D pressure. A signal from the PCM is output to A/T clutch pressure control solenoid valve D to supply proper A/T clutch pressure control solenoid valve D pressure to the correct gear clutch according to the shift schedule and the driving conditions. When the current from the PCM is high (ON), A/T clutch pressure control solenoid valve D operates and A/T clutch pressure control solenoid valve D pressure increases. When the current from the PCM is low (OFF), A/T clutch pressure control solenoid valve D turns off and A/T clutch pressure control solenoid valve D pressure decreases. The PCM monitors the input shaft (mainshaft) speed and the output shaft (countershaft) speed according to the shift status determined by the shift schedule. When an improper gear ratio is output for the shift schedule, the PCM detects an A/T clutch pressure control solenoid valve D stuck off failure and stores a DTC.

Monitor Execution, Sequence, Duration, DTC Type, OBD Status 

Execution Continuous
Sequence None
Duration Symptom 1-A 10 seconds or more
Symptom 1-B 3 seconds or more
Symptom 2-A 10 seconds or more
Symptom 2-B
DTC Type Two drive cycles, MIL on, A/T gear position indicator blinks

Enable Conditions 

Condition Minimum Maximum
ATF temperature [ATF TEMPERATURE] -4 °F (-20 °C) 248 °F (120 °C)
Vehicle speed [VEHICLE SPEED] - 3 mph (4 km/h)
12 volt battery voltage [BATTERY VOLTAGE] 11 V -
Shift lever position D or L, R

[ ]: HDS Parameter

Malfunction Threshold 

One of these symptoms occurs:

Symptom 1 (Symptom 1-B occurs after Symptom 1-A occurred) 

Symptom Gear position commanded by the PCM Actual gear position
1 1-A Reverse gear in-gear Neutral
1-B Reverse gear in-gear Reverse gear in-gear

Symptom 2 (Symptom 2-B occurs after Symptom 2-A occurred) 

Symptom Gear position commanded by the PCM Actual gear position
2 2-A 1st gear in-gear Neutral
2-B Reverse gear in-gear Neutral

Possible Cause 

NOTE:  The causes shown may not be a complete list of all potential problems, and it is possible that there may be other causes.

Confirmation Procedure 

Operating Condition 

With the HDS 

None.

Diagnosis Details 

Conditions for setting the DTC 

When a malfunction is detected during the first drive cycle, a Pending DTC is stored in the PCM memory. If the malfunction returns in the next (second) drive cycle, the MIL comes on and a Confirmed DTC and the freeze data are stored.

Conditions for clearing the DTC 

The MIL is cleared if the malfunction does not return in three consecutive trips in which the diagnostic runs. The MIL, the Pending DTC, the Confirmed DTC, and the freeze data can be cleared with the scan tool Clear command or by disconnecting the 12 volt battery.