lemon-mirror:
Home >> Hummer >> 2008 >> H3 Base, Automatic >> Repair and Diagnosis >> External Pages >> Different car >> Section 105 (Keyless Entry System & Remote Functions) >> Schematic and Routing Diagrams >> Remote Function Schematics

Remote Function Schematics

WARNING: This page is about a different car, the 2008 Chevrolet Malibu Classic. However, it is still accessible from the selected car via links, so may be relevant.
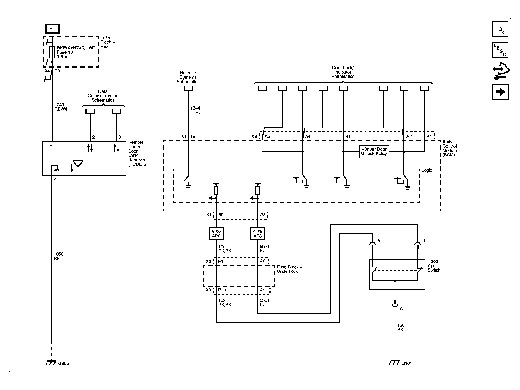
Fig 1: Keyless Entry Schematic
GM1891599Courtesy of GENERAL MOTORS CORP.
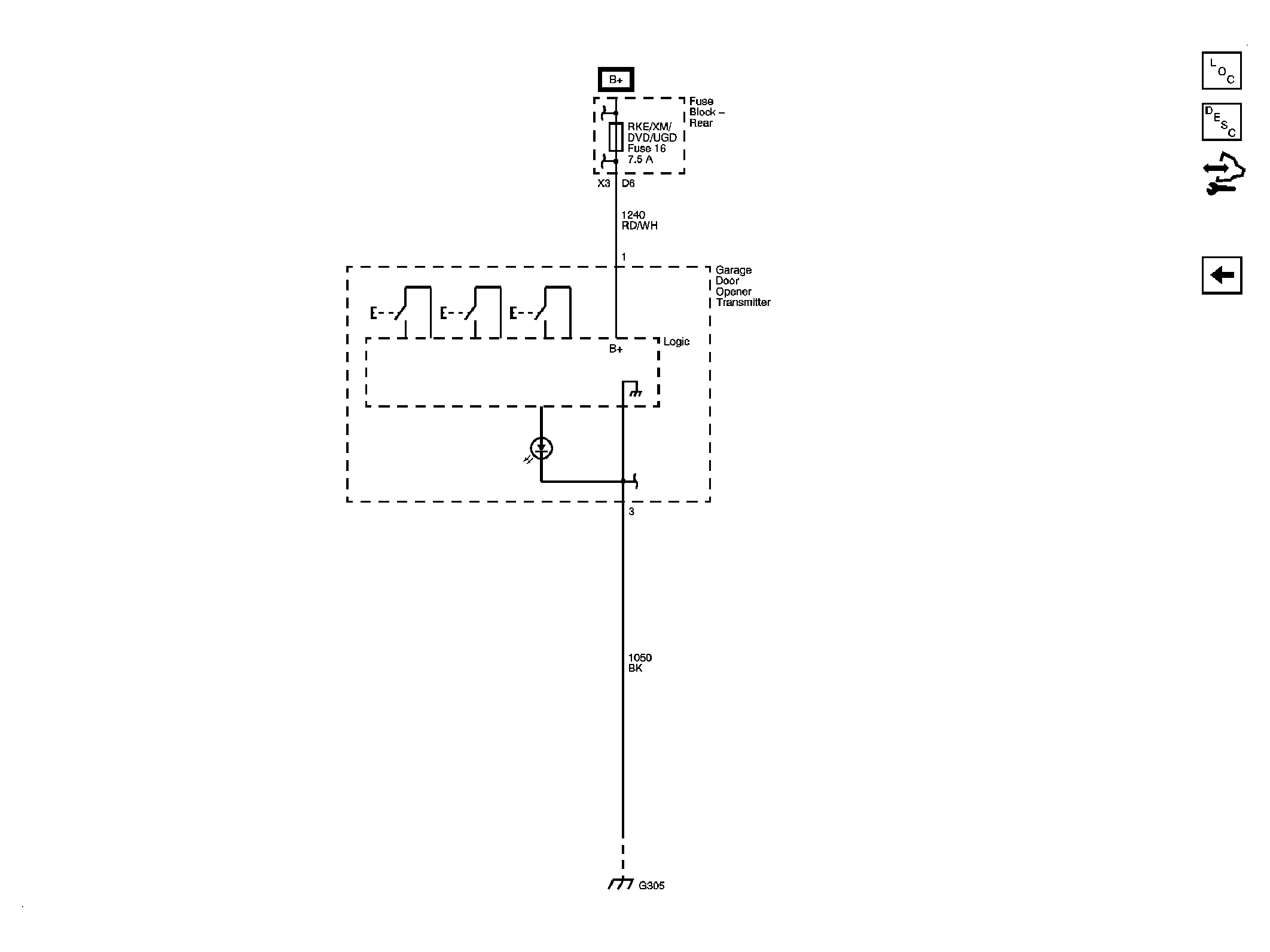
Fig 2: Universal Garage Door Opener Schematic
GM1891600Courtesy of GENERAL MOTORS CORP.