lemon-mirror:
Home >> Hyundai >> 2003 >> Tiburon Base, Automatic >> Repair and Diagnosis >> Transmission >> Automatic Transaxle System >> General >> Basic Inspection Adjustment >> A/T Control Component Check

A/T Control Component Check

  1. THROTTLE POSITION SENSOR CHECK.

    The TPS is a variable resistor type that rotates with the throttle body shaft to sense the throttle valve angle. As the throttle shaft rotates, the output voltage of the TPS changes. The ECM detects the throttle valve opening based on voltage change.

  2. OIL TEMPERATURE SENSOR CHECK
    1. Remove the oil temperature sensor.
    2. Measure the resistance between terminals 1 and 2 of the oil temperature sensor connector.

    STANDARD VALUE: 

    Fig 1: Oil Temperature Sensor Resistance Value Table
    G00968847Courtesy of HYUNDAI MOTOR CO.
    Fig 2: Checking Oil Temperature Sensor Resistance
    G00968848Courtesy of HYUNDAI MOTOR CO.
  3. VEHICLE SPEED SENSOR CHECK
    1. Remove the vehicle speed sensor and connect a 3-10 Kohm resistance as shown in the illustration.
    2. Turn the shaft of the vehicle speed sensor and check that there is voltage between terminals 2-3 (1 turn = 4 pulses).
    Fig 3: Checking VSS Signal
    G00968849Courtesy of HYUNDAI MOTOR CO.
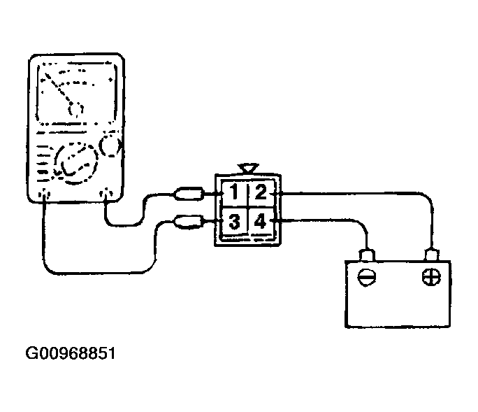
  4. A/T CONTROL RELAY CHECK
    1. Remove the A/T control relay.
    2. Use jumper wires to connect A/T control relay terminal 2 to the battery (+) terminal and terminal 4 to the battery (-) terminal.
    3. Check the continuity between terminal 1 and terminal 3 of the A/T control relay when the jumper wires are connected and disconnected from the battery.
    4. If there is a problem, replace the A/T control relay.
    Fig 4: A/T Control Relay Continuity Table
    G00968850Courtesy of HYUNDAI MOTOR CO.
    Fig 5: Checking A/T Control Relay Continuity
    G00968851Courtesy of HYUNDAI MOTOR CO.
  5. SOLENOID VALVE CHECK
    1. Remove the valve body cover.
    2. Disconnect the connectors of each solenoid valve.
      Fig 6: Identifying Solenoid Valves
      G00968852Courtesy of HYUNDAI MOTOR CO.
    3. Measure the resistance between terminals 1 and 2 of each solenoid valve.

      STANDARD VALUE: 

      Fig 7: Solenoid Valve Resistance Table
      G00968853Courtesy of HYUNDAI MOTOR CO.
      Fig 8: Checking Solenoid Valve Resistance
      G00968854Courtesy of HYUNDAI MOTOR CO.
    4. If the resistance is outside the standard value, replace the solenoid valve.
      NOTE: Resistance of the solenoid valve connector.
      Fig 9: Resistance Of Solenoid Valve Connector
      G00968855Courtesy of HYUNDAI MOTOR CO.
      Fig 10: Identifying Solenoid Connector Terminals
      G00968856Courtesy of HYUNDAI MOTOR CO.