lemon-mirror:
Home >> Hyundai >> 2004 >> Accent GT, Standard >> Repair and Diagnosis >> Engine Performance >> System >> Emission Control System >> General >> Schematic Drawing

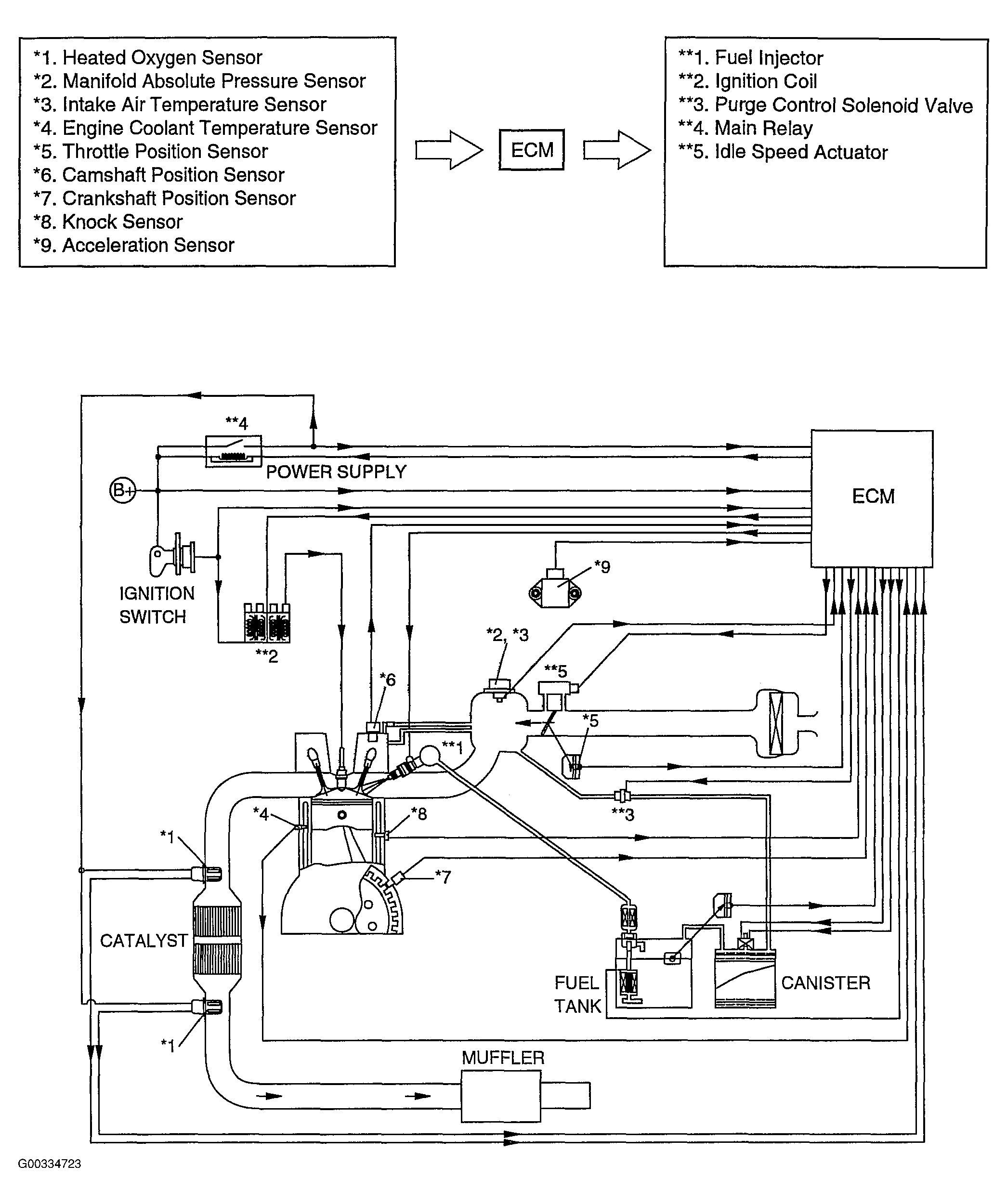
Schematic Drawing

Fig 1: Emission Control Schematic
G00334723Courtesy of HYUNDAI MOTOR CO.