lemon-mirror:
Home >> Hyundai >> 2004 >> Santa Fe LX, FWD >> Repair and Diagnosis >> Engine Performance >> Engine Control Systems >> Fuel System (3.5L) >> MFI Control System >> Engine Control Module (ECM) Control Relay >> Circuit Diagram

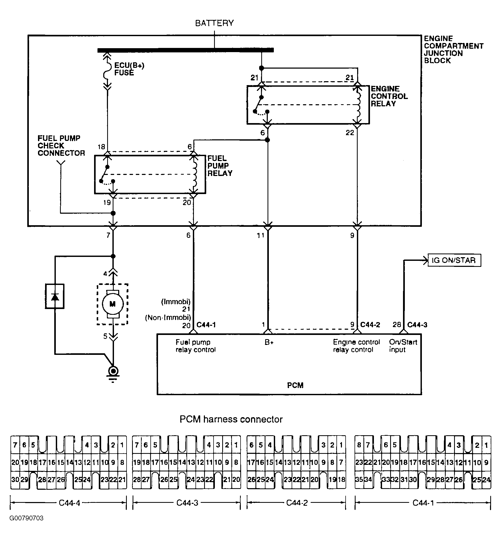
Circuit Diagram

Fig 1: ECM Control Relay Circuit Diagram
G00790703Courtesy of HYUNDAI MOTOR CO.