lemon-mirror:
Home >> Hyundai >> 2005 >> Elantra GLS, 4D Hatchback, Automatic >> Repair and Diagnosis >> Engine Performance >> Engine Control Systems >> Fuel System >> Basic Troubleshooting >> Basic Inspection Procedure >> Electrical Circuit Inspection Procedure >> Check Short Circuit

Check Short Circuit

  1. Test Method for Short to Ground Circuit
    • Continuity Check with Chassis Ground

    If short to ground circuit occurs as shown in Fig 1, the broken point can be found by performing below Step 2 (Continuity Check Method with Chassis Ground) as shown below.

    Fig 1: Electrical Circuit Inspection Procedure - Short Circuit
    G03842607Courtesy of HYUNDAI MOTOR CO.
  2. Continuity Check Method (with Chassis Ground)
    NOTE: Lightly shake the wire harness above and below, or from side to side when measuring the resistance.

    Specification (Resistance)

    1Ω or less --> Short to Ground Circuit

    1 or Higher --> Normal Circuit

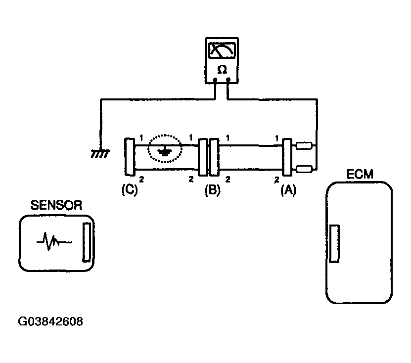
    1. Disconnect connectors (A), (C) and measure for resistance between connector (A) and Chassis Ground as shown in Fig 2.

      The measured resistance of line 1 and 2 in this example is below 1 Ω and higher than 1 respectively. Specifically the short to ground circuit is line 1 (Line 2 is normal). To find exact broken point, check the sub line of line 1 as described in the flowing step.

      Fig 2: Electrical Circuit Inspection Procedure - Continuity Check Method With Chassis Ground
      G03842608Courtesy of HYUNDAI MOTOR CO.
    2. Disconnect connector (B), and measure the resistance between connector (A) and chassis ground, and between (B1) and chassis ground as shown in Fig 3.

      The measured resistance between connector (B1) and chassis ground is 1Ω or less. The short to ground circuit is between terminal 1 of connector (C) and terminal 1 of connector (B1).

    Fig 3: Electrical Circuit Inspection Procedure - Continuity Check Method
    G03842609Courtesy of HYUNDAI MOTOR CO.