lemon-mirror:
Home >> Hyundai >> 2005 >> Tiburon SE >> Repair and Diagnosis >> Electrical >> Starter >> Starting System >> Circuit Diagram For Starting System >> Notes

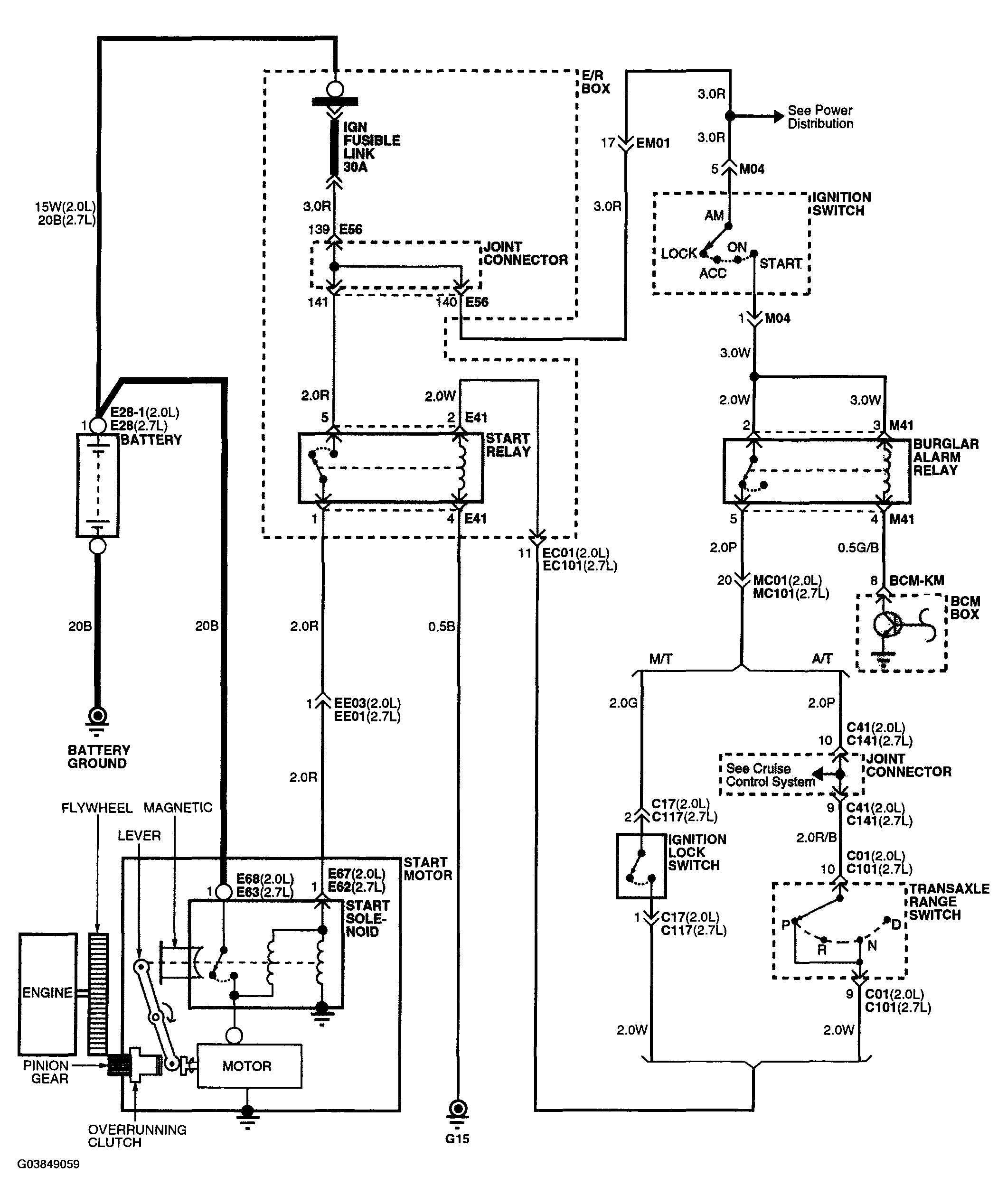
Circuit Diagram For Starting System: Notes

For charging wiring diagram, refer to STARTING/CHARGING in SYSTEM WIRING DIAGRAMS article.

Fig 1: Circuit Diagram - Starting System
G03849059Courtesy of HYUNDAI MOTOR CO.