lemon-mirror:
Home >> Hyundai >> 2011 >> Genesis 3.8 >> Repair and Diagnosis >> Electrical >> Starter >> Button Engine Start System >> Circuit Diagram

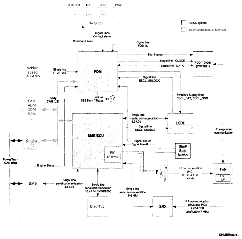
Circuit Diagram

Fig 1: Button Engine Start System - Circuit Diagram
G06103644Courtesy of HYUNDAI MOTOR CO.