lemon-mirror:
Home >> Hyundai >> 2012 >> Azera >> Repair and Diagnosis >> Engine Performance >> Engine Control Systems >> Engine Control/Fuel System - General Information >> General Information >> Troubleshooting >> Basic Troubleshooting >> Electrical Circuit Inspection Procedure

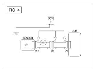
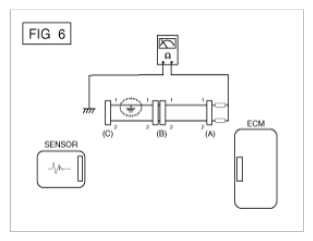
Electrical Circuit Inspection Procedure