lemon-mirror:
Home >> Hyundai >> 2016 >> Azera Base >> Repair and Diagnosis >> Accessories & Equipment >> Communication Devices >> Body Control Module (BCM) >> Description and Operation >> Function >> Trunk Control

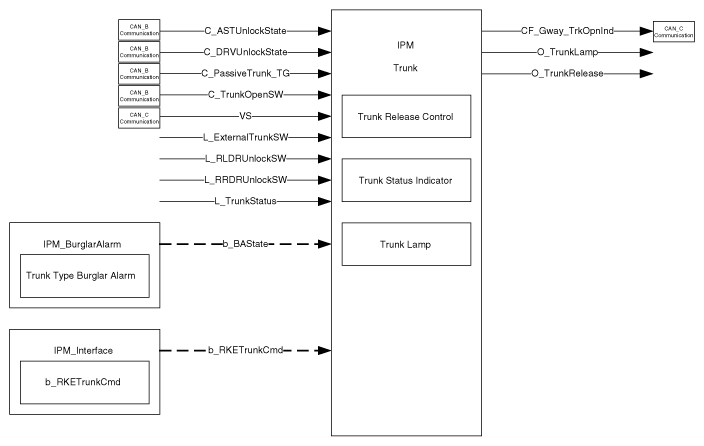
Trunk Control

This IPM Trunk describes the following functions:

Fig 1: Trunk Control Communication Diagram
G10368885Courtesy of HYUNDAI MOTOR AMERICA
Function Characteristics Name
Signal Label Spec. Designation
Input Logic L_ExternalTrunkSW External Trunk Open Switch
L_RLDRUnlockSW Rear Left Door Unlock Switch
L_RRDRUnlockSW Rear Right Door Unlock Switch
L_TrunkStatus Trunk Switch Status
CAN_B Communication C_ASTUnlockState Assist Door Unlock Switch
C_DRVUnlockState Driver Door Unlock Switch
C_PassiveTrunk_TG Trunk open command by SMK
C_TrunkOpenSW Trunk Open Switch from DDM
CAN_C Communication VS Vehicle Speed Signal
Internal b_BAState Burglar Alarm State is in ARM type state
b_RKETrunkCmd RKE Trunk Command
Output Logic O_TrunkLamp Trunk Lamp Output
O_TrunkRelease Trunk Release Output
CAN_C Communication CF_Gway_TrkOpnInd Trunk opening Status