lemon-mirror:
Home >> Hyundai >> 2017 >> Azera Base >> Repair and Diagnosis >> Electrical >> Charging Systems >> Charging System >> Description And Operation >> Description

Description And Operation: Description

The charging system includes a battery, an alternator with a built-in regulator, and the charging indicator light and wire.

The Alternator has built-in diodes, each rectifying AC current to DC current.

DC current appears at alternator "B" terminal.

The charging voltage of this alternator is regulated by the ECM.

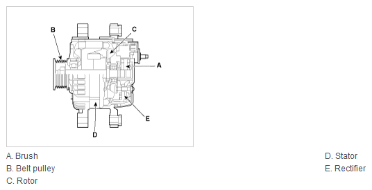
The main components of the alternator are the rotor, stator, rectifier, capacitor brushes, bearings and V-ribbed belt pulley. The brush holder contains a built-in electronic voltage regulator.

Fig 1: Alternator Components Location
G12088307Courtesy of HYUNDAI MOTOR AMERICA