lemon-mirror:
Home >> Infiniti >> 1991 >> Q45 Base >> Repair and Diagnosis >> Engine Performance >> System >> Engine Controls - Tests W/Codes >> Diagnostic Code Charts >> Code 12: Airflow Meter

Code 12: Airflow Meter

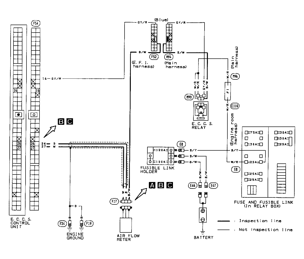
Fig 1: Code 12: Airflow Meter Circuit Diagram
G91J17367Courtesy of NISSAN MOTOR CO., U.S.A.
Fig 2: Code 12: Airflow Meter & ECU Harness Location
G91A17368Courtesy of NISSAN MOTOR CO., U.S.A.
Fig 3: Code 12: Airflow Meter Flow Chart (1 of 2)
G91B17369Courtesy of NISSAN MOTOR CO., U.S.A.
Fig 4: Code 12: Airflow Meter Flow Chart (2 of 2)
G91E17370Courtesy of NISSAN MOTOR CO., U.S.A.