lemon-mirror:
Home >> Infiniti >> 1999 >> QX4 >> Repair and Diagnosis >> Engine Performance >> Vacuum Diagrams >> Introduction

Vacuum Diagrams: Introduction

This article contains underhood views of vacuum hose routing. Use these vacuum diagrams during visual inspection portion of BASIC DIAGNOSTIC PROCEDURES article. This will assist in identifying improperly routed vacuum hoses which cause driveability and/or computer-indicated malfunctions.

NOTE: When replacing or repairing vacuum or purge hoses, DO NOT use soapy water or any type of solvent for lubrication.
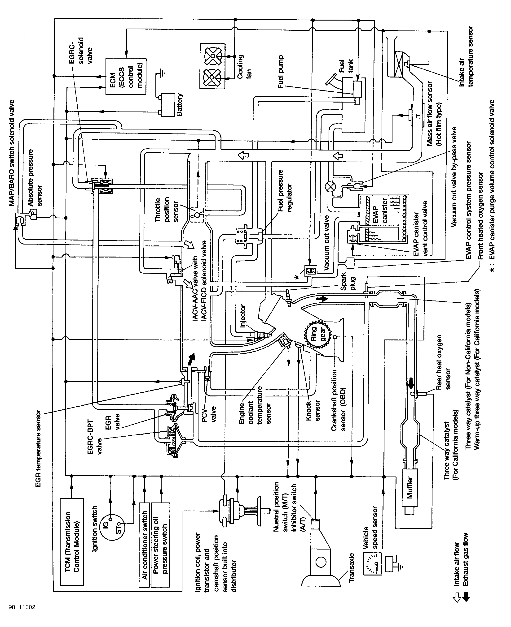
Fig 1: Engine Control System Vacuum Diagram (Altima)
G98F11002Courtesy of NISSAN MOTOR CO., U.S.A.
Fig 2: Identifying Engine Vacuum Hose Routing (Altima)
G98G11003Courtesy of NISSAN MOTOR CO., U.S.A.
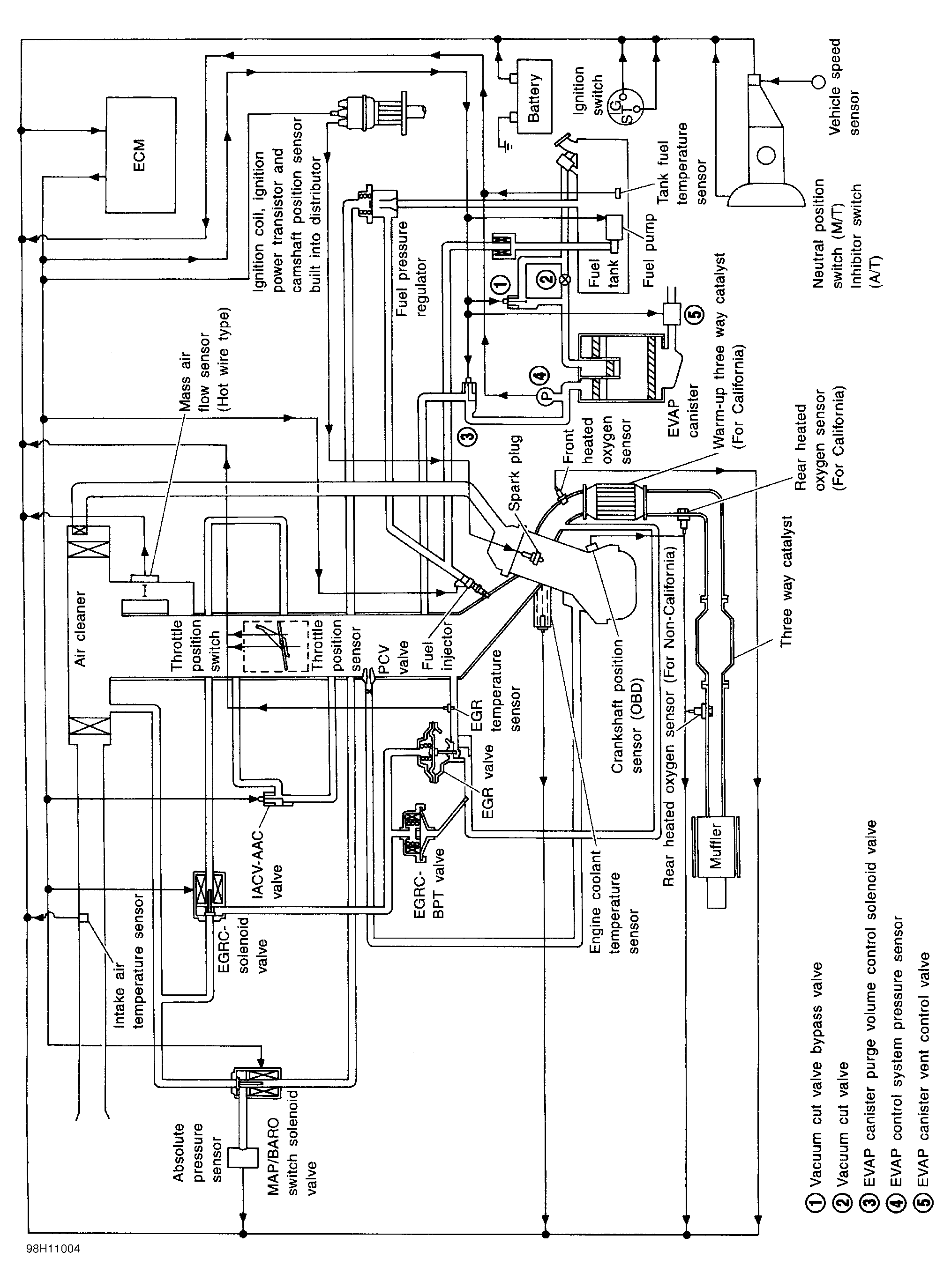
Fig 3: Engine Control System Vacuum Diagram (Frontier 4-Cylinder)
G98H11004Courtesy of NISSAN MOTOR CO., U.S.A.
Fig 4: Identifying Engine Vacuum Hose Routing (Frontier 4-Cylinder)
G98I11005Courtesy of NISSAN MOTOR CO., U.S.A.
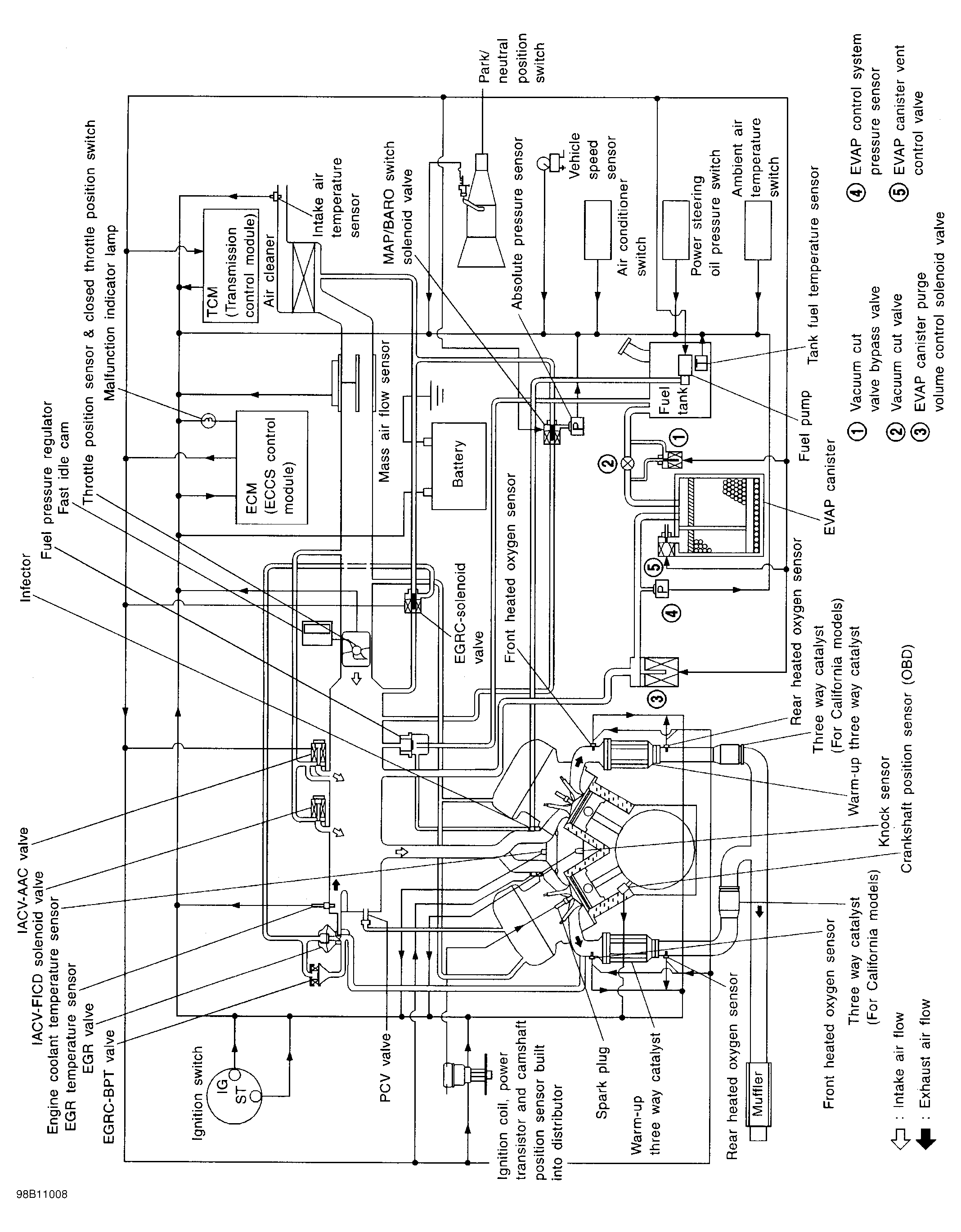
Fig 5: Engine Control System Vacuum Diagram (Frontier V6, Pathfinder & QX4)
G98B11008Courtesy of NISSAN MOTOR CO., U.S.A.
Fig 6: Identifying Engine Vacuum Hose Routing (Frontier V6)
G99D50891Courtesy of NISSAN MOTOR CO., U.S.A.
Fig 7: Identifying Engine Vacuum Hose Routing (Pathfinder & QX4)
G98C11009Courtesy of NISSAN MOTOR CO., U.S.A.
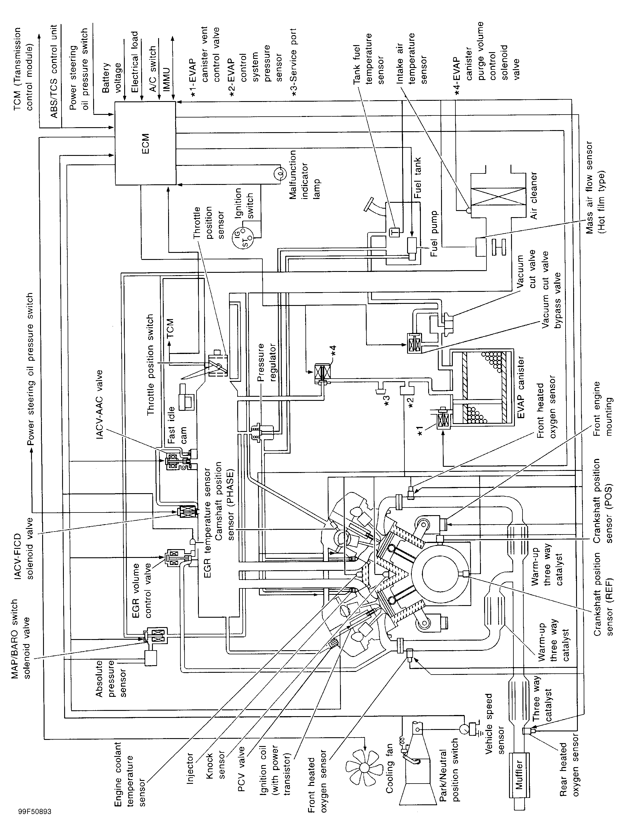
Fig 8: Engine Control System Vacuum Diagram (Maxima - Except California)
G99F50893Courtesy of NISSAN MOTOR CO., U.S.A.
Fig 9: Identifying Engine Vacuum Hose Routing (Maxima - Except California)
G99J50897Courtesy of NISSAN MOTOR CO., U.S.A.
Fig 10: Engine Control System Vacuum Diagram (Maxima - California)
G99H50895Courtesy of NISSAN MOTOR CO., U.S.A.
Fig 11: Identifying Engine Vacuum Hose Routing (Maxima - California)
G99B50899Courtesy of NISSAN MOTOR CO., U.S.A.
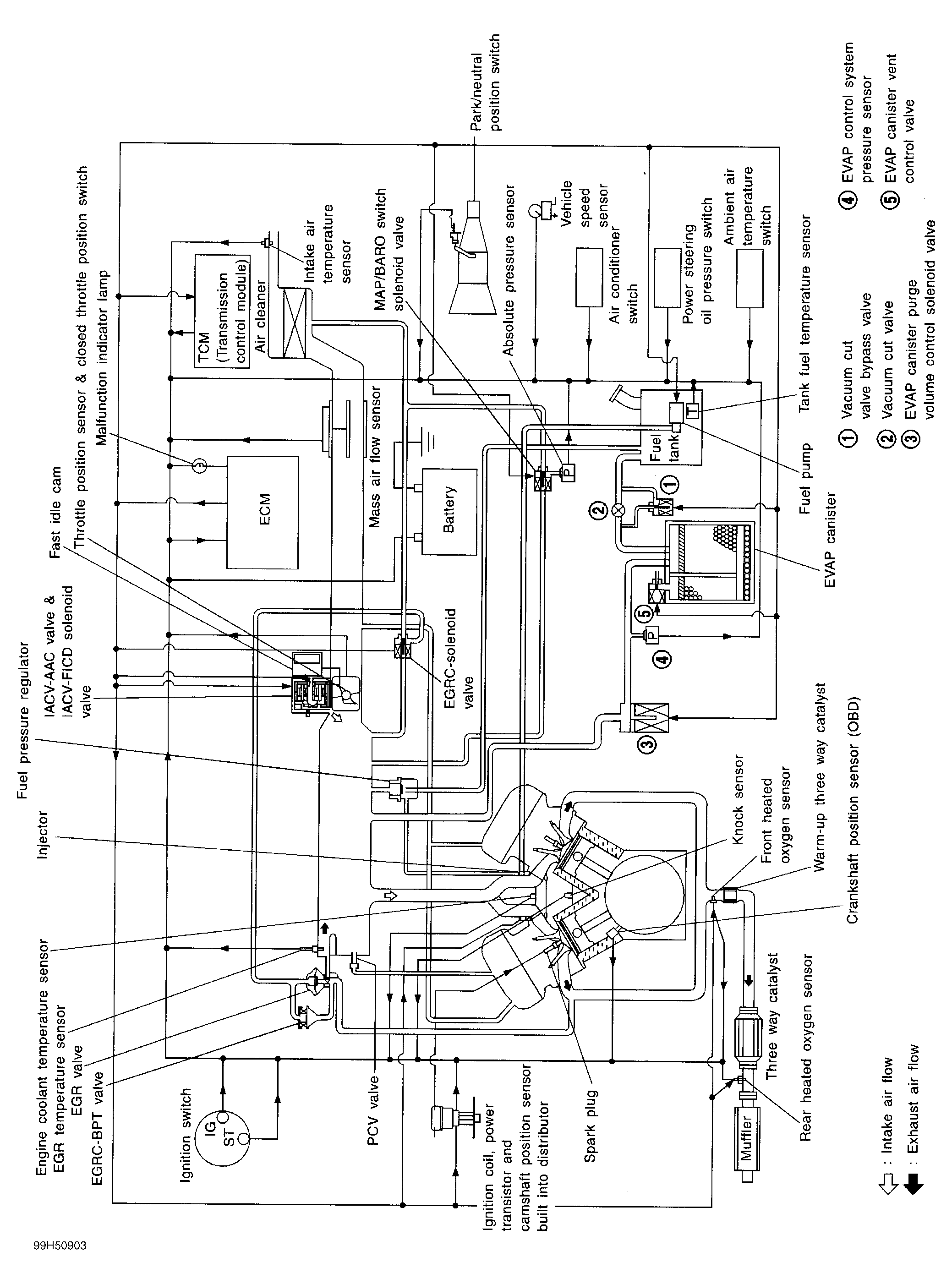
Fig 12: Engine Control System Vacuum Diagram (Quest - Except California)
G99H50903Courtesy of NISSAN MOTOR CO., U.S.A.
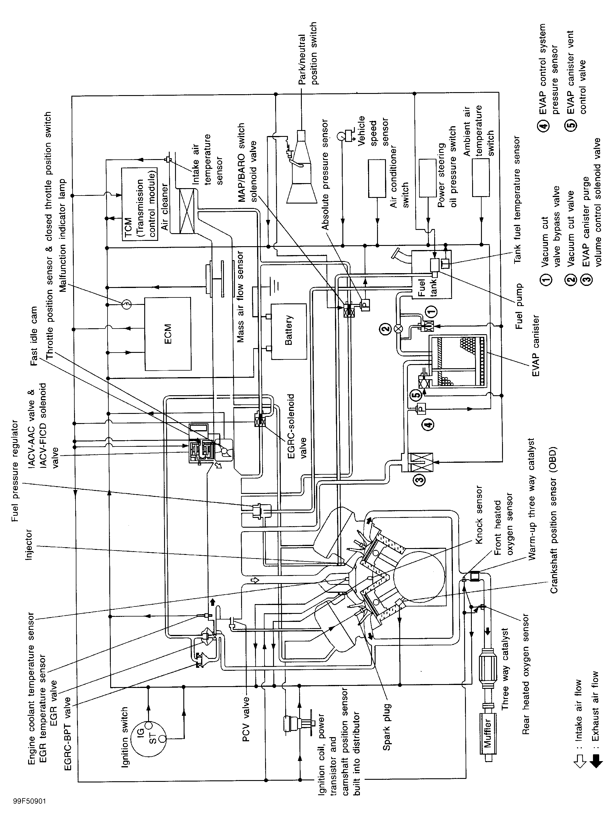
Fig 13: Engine Control System Vacuum Diagram (Quest - California)
G99F50901Courtesy of NISSAN MOTOR CO., U.S.A.
Fig 14: Identifying Engine Vacuum Hose Routing (Quest - All Models)
G99J50905Courtesy of NISSAN MOTOR CO., U.S.A.
Fig 15: Engine Control System Vacuum Diagram (Sentra 1.6L)
G98J11014Courtesy of NISSAN MOTOR CO., U.S.A.
Fig 16: Identifying Engine Vacuum Hose Routing (Sentra 1.6L)
G98A11015Courtesy of NISSAN MOTOR CO., U.S.A.
Fig 17: Engine Control System Vacuum Diagram (Sentra 2.0L)
G98B11016Courtesy of NISSAN MOTOR CO., U.S.A.
Fig 18: Identifying Engine Vacuum Hose Routing (Sentra 2.0L)
G98C11017Courtesy of NISSAN MOTOR CO., U.S.A.