lemon-mirror:
Home >> Infiniti >> 2002 >> Q45 >> Repair and Diagnosis >> Engine Performance >> Vacuum Diagrams >> Introduction

Vacuum Diagrams: Introduction

NOTE: For vacuum diagrams information on I35, refer to Maxima in Nissan VACUUM DIAGRAMS article. For vacuum diagrams information on QX4, refer to Pathfinder in Nissan VACUUM DIAGRAMS article.

This article contains schematics of vacuum hose routing. Use these vacuum diagrams during the visual inspection portion of BASIC DIAGNOSTIC PROCEDURES article. This will assist in identifying improperly routed vacuum hoses, which cause driveability and/or computer-indicated malfunctions.

NOTE: Do not use soapy water or any type of solvent while installing vacuum or purge hoses.
Fig 1: EVAP System Diagram
G00013061Courtesy of NISSAN MOTOR CO., U.S.A.
Fig 2: On Board Refueling Vapor Recovery System Diagram
G00013062Courtesy of NISSAN MOTOR CO., U.S.A.
Fig 3: Engine Control System Vacuum Diagram (G20)
G00025031Courtesy of NISSAN MOTOR CO., U.S.A.
Fig 4: Identifying Engine Control System Vacuum Hose Routing (G20)
G00025032Courtesy of NISSAN MOTOR CO., U.S.A.
Fig 5: Identifying EVAP System Hose Routing (G20 - 1 Of 2)
G00103778Courtesy of NISSAN MOTOR CO., U.S.A.
Fig 6: Identifying EVAP System Hose Routing (G20 - 2 Of 2)
G00103779Courtesy of NISSAN MOTOR CO., U.S.A.
Fig 7: Identifying On Board Refueling Vapor Recovery Hose Routing (G20)
G00103780Courtesy of NISSAN MOTOR CO., U.S.A.
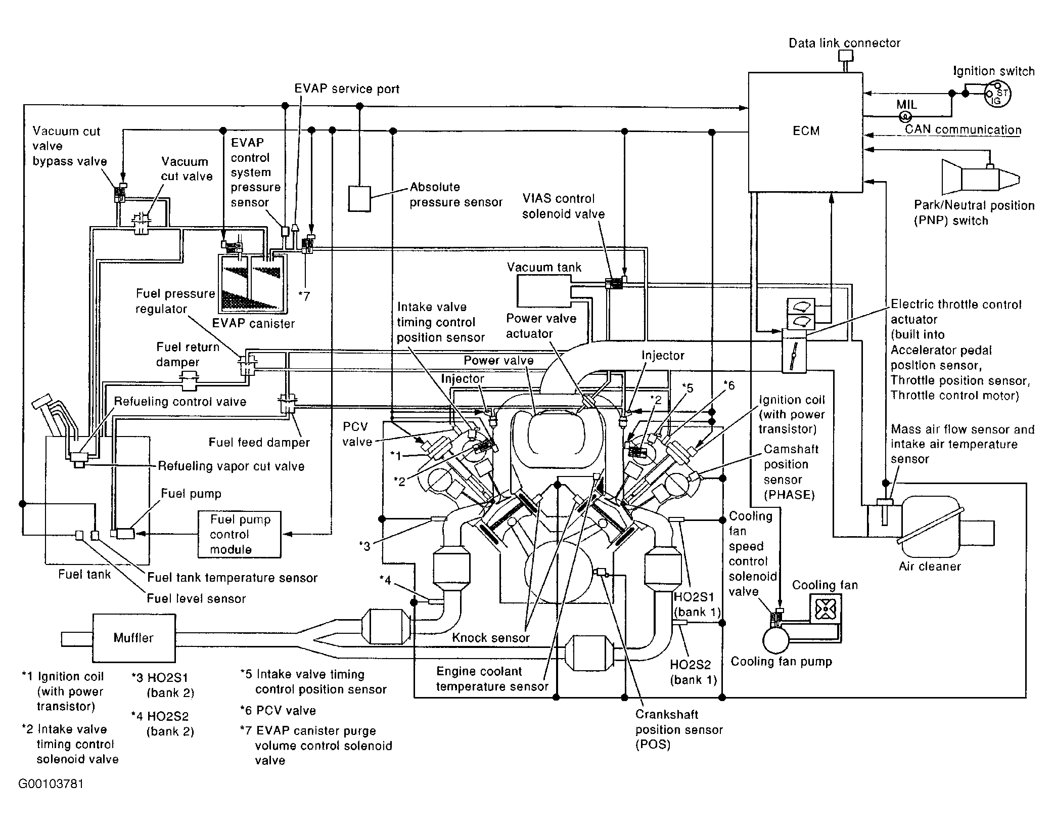
Fig 8: Engine Control System Vacuum Diagram (Q45)
G00103781Courtesy of NISSAN MOTOR CO., U.S.A.
Fig 9: Identifying Engine Control System Vacuum Hose Routing (Q45)
G00103782Courtesy of NISSAN MOTOR CO., U.S.A.
Fig 10: Identifying EVAP System Hose Routing (Q45 - 1 Of 2)
G00103783Courtesy of NISSAN MOTOR CO., U.S.A.
Fig 11: Identifying EVAP System Hose Routing (Q45 - 2 Of 2)
G00103784Courtesy of NISSAN MOTOR CO., U.S.A.