lemon-mirror:
Home >> Infiniti >> 2004 >> FX45 >> Repair and Diagnosis >> Engine Performance >> Engine Control System >> DTC P0122 & P0123 TP Sensor >> Diagnostic Procedure

Diagnostic Procedure

  1. Check Ground Connections 
    1. Turn ignition switch OFF.
    2. Loosen and retighten three ground screws on the body. See Figure .

      Refer to GROUND INSPECTION  .

    OK or NG

    1. OK: go to  2 .
    2. NG: Repair or replace ground connections.

  2. Check Throttle Position Sensor 2 Power Supply Circuit-I 
    1. Disconnect electric throttle control actuator harness connector.
    2. Turn ignition switch ON.
      Fig 1: Locating Electric TPS Motor & Throttle Control Actuator
      G00344697Courtesy of NISSAN MOTOR CO., U.S.A.
    3. Check voltage between electric throttle control actuator terminal 1 and ground with CONSULT-II or tester.
      Fig 2: Checking Voltage At Electric Throttle Control Actuator Terminal 1 (W/DVOM)
      G00344698Courtesy of NISSAN MOTOR CO., U.S.A.
      1. Voltage: Approximately 5V 

    OK or NG

    1. OK: go to  7 .
    2. NG: go to  3 .

  3. Check Throttle Position Sensor 2 Power Supply Circuit-II 
    1. Turn ignition switch OFF.
    2. Disconnect ECM harness connector.
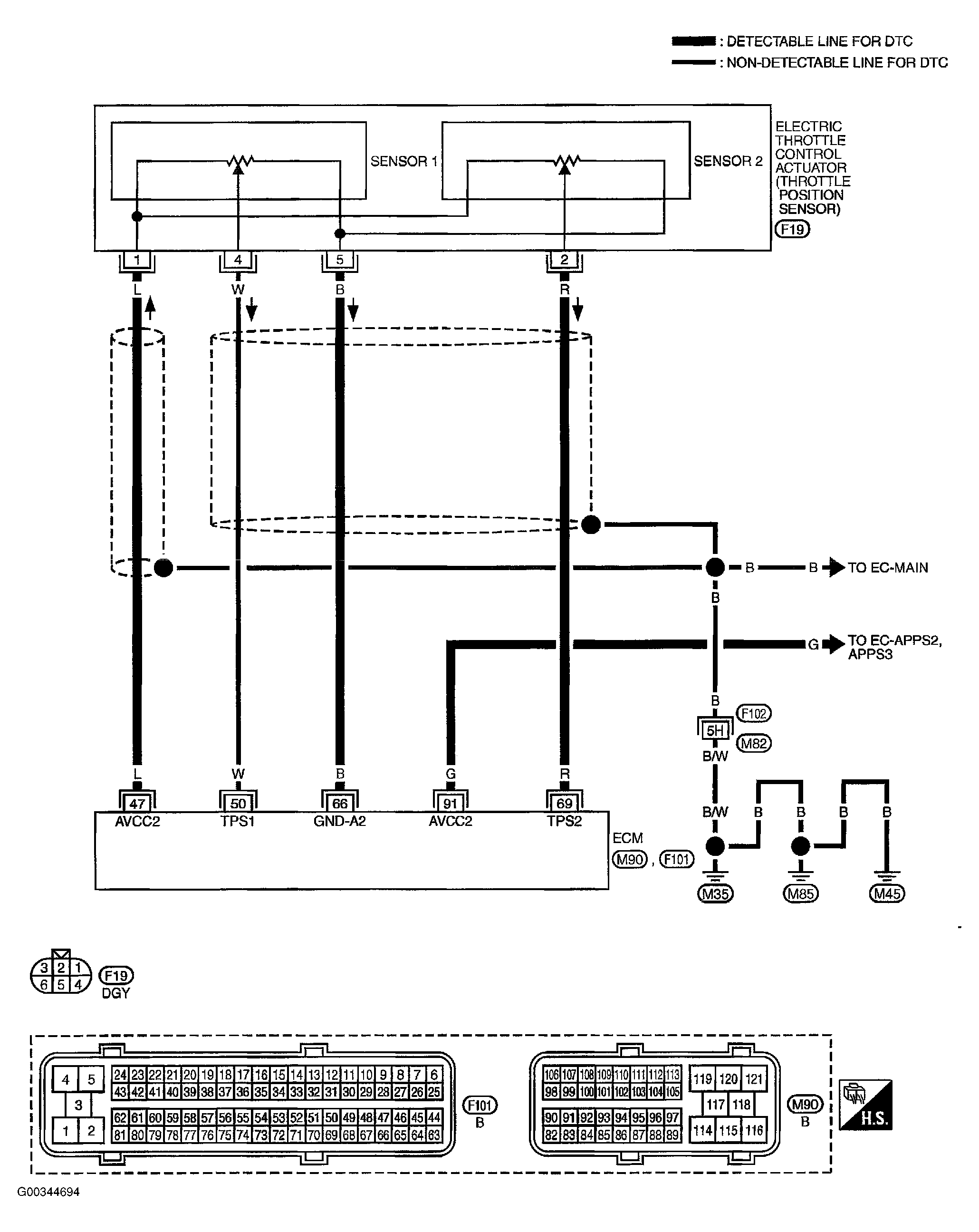
    3. Check harness continuity between electric throttle control actuator terminal 1 and ECM terminal 47.

      Refer to wiring diagram. See Figure .

      1. Continuity should exist  .

    OK or NG

    1. OK: go to  4 .
    2. NG: Repair or replace open circuit.

  4. Check Throttle Position Sensor 2 Power Supply Circuit-III

    Check harness for short to power and short to ground, between the following terminals.

    ECM TERMINAL 47 & 91 SPECIFICATIONS

    ECM Terminal Sensor Terminal See
    47 Electronic Throttle Control Actuator Terminal 1 Figure
    91 APP Sensor Terminal 4 Figure

    OK or NG

    1. OK: go to  5 .
    2. NG: Repair short to ground or short to power in harness or connectors.

  5. Check APP Sensor 

    Refer to COMPONENT INSPECTION  .

    OK or NG

    1. OK: go to  11 .
    2. NG: go to  6 .

  6. Replace Accelerator Pedal Assembly 
    1. Replace accelerator pedal assembly.
    2. Perform ACCELERATOR PEDAL RELEASED POSITION LEARNING  .
    3. Perform THROTTLE VALVE CLOSED POSITION LEARNING  .
    4. Perform IDLE AIR VOLUME LEARNING  .
      1. Inspection end 
  7. Check Throttle Position Sensor 2 Ground Circuit For Open And Short 
    1. Turn ignition switch OFF.
    2. Disconnect ECM harness connector.
    3. Check harness continuity between electric throttle control actuator terminal 5 and ECM terminal 66. Refer to wiring diagram. See Figure .
      1. Continuity should exist  .
    4. Also check harness for short to ground and short to power.

    OK or NG

    1. OK: go to  8 .
    2. NG: Repair open circuit or short to ground or short to power in harness or connectors.

  8. Check Throttle Position Sensor 2 Input Signal Circuit For Open And Short 
    1. Check harness continuity between ECM terminal 69 and electric throttle control actuator terminal 2. Refer to wiring diagram. See Figure .
      1. Continuity should exist  .
    2. Also check harness for short to ground and short to power.

    OK or NG

    1. OK: go to  9 .
    2. NG: Repair open circuit or short to ground or short to power in harness or connectors.

  9. Check Throttle Position Sensor 

    Refer to COMPONENT INSPECTION  .

    OK or NG

    1. OK: go to  11 .
    2. NG: go to  10 .

  10. Replace Electric Throttle Control Actuator 
    1. Replace the electric throttle control actuator.
    2. Perform THROTTLE VALVE CLOSED POSITION LEARNING  .
    3. Perform IDLE AIR VOLUME LEARNING  .
      1. Inspection end 
  11. Check Intermittent Incident 

    Refer to TROUBLE DIAGNOSIS FOR INTERMITTENT INCIDENT  .

    1. Inspection end