lemon-mirror:
Home >> Infiniti >> 2004 >> QX56 RWD >> Repair and Diagnosis >> Transmission >> Transfer Case >> All-Mode 4WD System >> Control System >> Notes

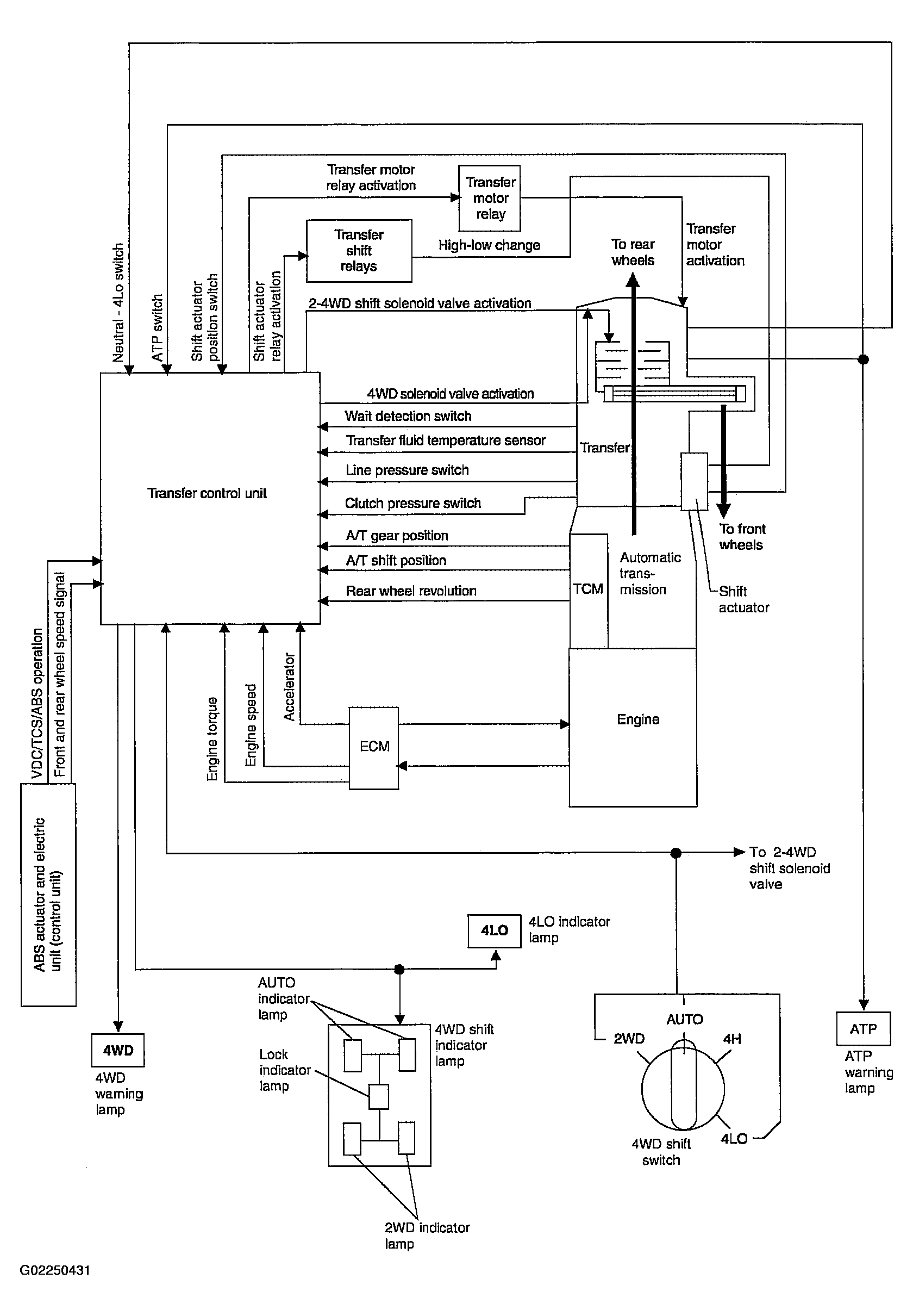
Control System: Notes

Fig 1: Control System Chart
G02250431Courtesy of NISSAN MOTOR CO., U.S.A.